LEMON Manuals: Even more car manuals for everyone
Home >> GMC >> 1992 >> Forward Control 7.4 N >> Repair and Diagnosis >> Engine Performance >> System >> Engine Controls - Basic Testing >> Diagnostic Circuit Check (Diesel) >> Diagnostic Procedure >> Diagnostic Procedure

Diagnostic Procedure

  1. Ensure all engine systems not related to Diesel Electronic Control (DEC) system are operating properly. DO NOT  proceed with testing unless all problems not related to DEC system have been repaired. DEC system diagnosis should always begin with DIAGNOSTIC CIRCUIT CHECK chart in G - TESTS W/ CODES DIESEL article in this section. Performing this check determines whether DEC system and ECM are working properly.
  2. If trouble codes (other than Code 12) are displayed, determine whether codes are "hard" or "intermittent" trouble codes. A hard code remains until code-setting condition is repaired. Hard codes cause SERVICE ENGINE SOON light to come on.
  3. An intermittent code does not reset itself and is not present when vehicle is repaired. An intermittent code is often caused by loose connections. SERVICE ENGINE SOON light goes out 10 seconds after fault goes away.
NOTE: Figures 13 & 14 are Courtesy of General Motors Corp.
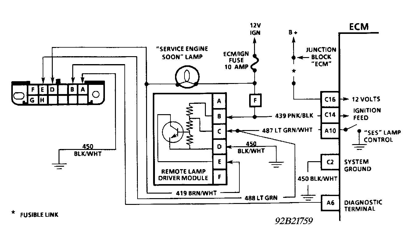
Fig 1: Diesel Fuel Injection Diagnostic Circuit Schematic (Except Commercial Van & Van)
G92B21759
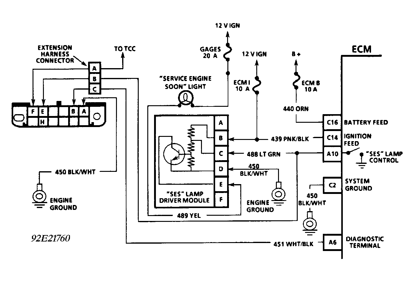
Fig 2: Diesel Fuel Injection Diagnostic Circuit Schematic (Commercial Van & Van)
G92E21760
Fig 3: Diagnostic Circuit Check & Work Flow
G91J07280