LEMON Manuals: Even more car manuals for everyone
Home >> GMC >> 1992 >> Forward Control 6.2 J, Automatic >> Repair and Diagnosis >> Engine Performance >> System >> Engine Controls - System/Component Tests >> Miscellaneous ECM Controls >> CHART C-10, A/C CLUTCH CONTROL CKT DIAGNOSIS 2.5/2.8L (1 Of 2)

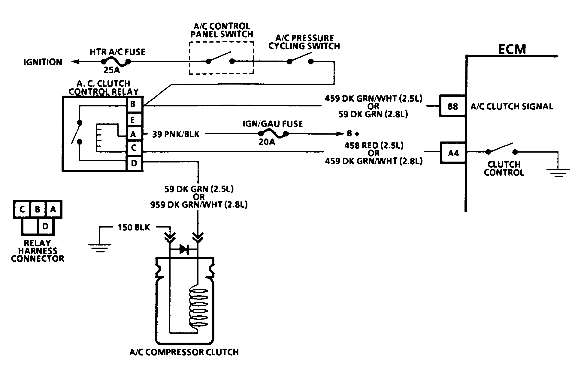
CHART C-10, A/C CLUTCH CONTROL CKT DIAGNOSIS 2.5/2.8L (1 Of 2)

The ECM controls the A/C clutch engagement to improve idle quality and performance by delaying A/C clutch engagement until idle speed is increased, disengages clutch when idle speed is too low, and smooths cycling of compressor by providing additional fuel the instant A/C clutch is engaged.

NOTE: Test numbers refer to test numbers on diagnostic charts.
  1. Checks for low A/C refrigerant charge, causing A/C clutch not to engage.
  2. This and the following tests checks for faulty A/C control relay.
Fig 1: A/C Clutch Circuit (2.5L & 2.8L), Schematic
G92B22161Courtesy of GENERAL MOTORS CORP.
Fig 2: A/C Clutch Circuit (2.5L & 2.8L), Flow Chart, (1 Of 2)
G92C22162Courtesy of GENERAL MOTORS CORP.