LEMON Manuals: Even more car manuals for everyone
Home >> GMC >> 1991 >> Forward Control 7.4 N >> Repair and Diagnosis >> Engine Performance >> System >> Engine Controls - Basic Testing >> Diagnostic Circuit Check (Gasoline) >> Notes

Diagnostic Circuit Check (Gasoline): Notes

Diagnostic Circuit Check determines:

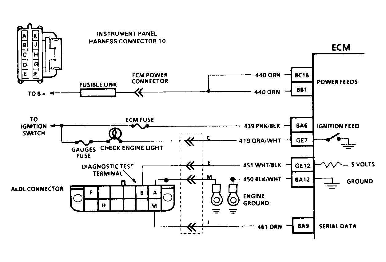
After performing basic diagnostic procedures listed under PRELIMINARY INSPECTION & ADJUSTMENTS , A-7, BASIC FUEL SYSTEM CHECKS and C-4, BASIC IGNITION SYSTEM CHECKS, use self-diagnostic system for determining computer-related problems. See Fig 4.

After performing necessary tests in diagnostic circuit check and if no codes are indicated and driveability problems still exist, refer to TESTS W/O CODES and SCAN TESTER USAGE in the TESTS W/CODES - GASOLINE article in this section.

  1. Check SERVICE ENGINE SOON light operation. Turn ignition on with Scan tester not connected, ALDL test terminal not grounded and engine not running. SERVICE ENGINE SOON light should be on steady. If light illuminates and stays on steady, go to next step. If light does not illuminate, go to A-1, SERVICE ENGINE SOON LIGHT INOPERATIVE. If light flashes, go to step 3).
  2. Grounding ALDL diagnostic test terminal "B" now should cause SERVICE ENGINE SOON light to flash a Code 12, followed by any codes stored in ECM memory. If light goes from bright to dim or if light remains on and does not flash Code 12, see A-2, SERVICE ENGINE SOON LIGHT ALWAYS ON OR WON'T FLASH CODE 12.
  3. If light begins to flash as soon as ignition is turned on, check for a short to ground on diagnostic test terminal wire between ALDL diagnostic terminal "B" and ECM terminal. If circuit is okay, replace ECM. See Fig 1-Fig 4 .
Fig 1: Fuel Injection Diagnostic Ckt Schematic (Except 4.3L Turbo & Models w/4L80-E Trans)
G91J13606Courtesy of GENERAL MOTORS CORP.
Fig 2: Fuel Injection Diagnostic Ckt Schematic (Models w/4L80-E Trans)
G91A13607Courtesy of GENERAL MOTORS CORP.
Fig 3: Fuel Injection Diagnostic Ckt Schematic (4.3L Turbo PFI)
G91F13610Courtesy of GENERAL MOTORS CORP.
Fig 4: Diagnostic Circuit Check & Work Flow
G91J07280