LEMON Manuals: Even more car manuals for everyone
Home >> GMC >> 1991 >> Forward Control 6.2 J, Automatic >> Repair and Diagnosis >> Engine Performance >> System >> Engine Controls - Tests W/Codes - Diesel >> Diagnostic Charts >> ECM Check, SVC Soon Light On Steady Or Won't Flash Code 12

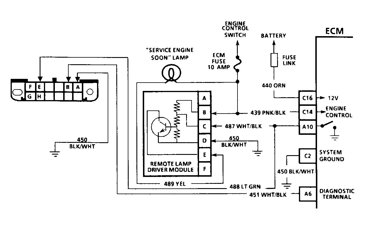
ECM Check, SVC Soon Light On Steady Or Won't Flash Code 12

The ECM check determines why the SERVICE ENGINE SOON light remains on, or does not flash Code 12. Normally, ECM will not recognize a fault for at least 10 seconds after engine start-up. If SERVICE ENGINE SOON light remains on, ECM has lost battery power, ground, or the signal that turns the SERVICE ENGINE SOON light off. When engine is started, ECM grounds terminal A10 to turn off SERVICE ENGINE SOON light. ECM alternately grounds and opens terminal A10 to flash trouble code.

NOTE: Test numbers refer to test numbers on diagnostic chart.

Test Number 1)  This tests for a short to battery voltage in wire to remote lamp driver terminal "C", or a faulty remote lamp driver. Normal reading is 9-11 volts.

Test Number 2)  This tests if problem is related to the ECM, or the remote lamp driver. Normally, grounding remote lamp driver terminal "C" should turn light off. If light goes out when terminal "C" is grounded, problem is related to ECM and its wiring. If light does not go out, problem is related to remote lamp driver and its wiring.

Test Number 3)  Normally, grounding ECM terminal A10 should turn light off. If light stays on, there is an open in circuit No. 487 to remote lamp driver terminal "C".

Test Number 4)  This tests for open ECM circuit No. 451 to diagnostic terminal "B" in ALDL connector. The light should flash Code 12 when ECM terminal A6 is grounded.

Test Number 5)  This tests for proper voltage supply to ECM. Both readings should be more than 9 volts. Voltage to ECM terminal C14 comes from ignition switch. Terminal C16 has constant battery voltage for long term memory.

Test Number 6)  This tests for a bad ground to ECM. Terminal C2 is connected in the ECM.

Test Number 7)  This test distinguishes between a faulty ECM and PROM. Normal response is for Code 51 to flash even though the PROM is not installed in the ECM. If Code 51 is not flashed, ECM is faulty.

Fig 1: Schematic - ECM Check, Service Engine Soon Light Always On Or Won't Flash Code 12
G90H18843
Fig 2: Schematic - ECM Check, Service Engine Soon Light Always On Or Won't Flash Code 12
G90C13971