LEMON Manuals: Even more car manuals for everyone
Home >> GMC >> 1990 >> Forward Control 3.9 L >> Repair and Diagnosis >> Engine Performance >> System >> Engine Controls - Tests W/Codes - Diesel >> Diagnostic Charts >> Code 32, EGR Circuit Loop Error >> Diagnostic Aids

Diagnostic Aids

A vacuum leak may cause a Code 32. Check all vacuum hoses and components connected to vacuum hoses for leaks. Also check cruise control and A/C systems vacuum hoses and components.

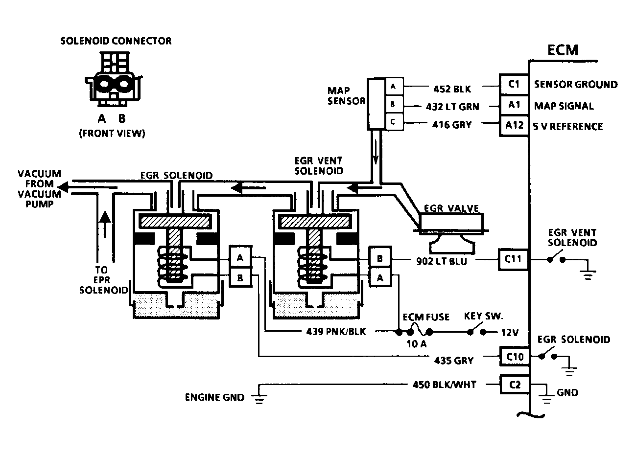
Fig 1: Code 32: Circuit Diagram EGR Circuit Loop Error
G90B18847
Fig 2: Code 32: Flow Chart EGR Circuit Loop Error
G90F13982