LEMON Manuals: Even more car manuals for everyone
Home >> GMC >> 1984 >> Forward Control 7.4 W, Standard >> Repair and Diagnosis >> Engine Performance >> System >> Diesel CEC Testing >> ECM Check

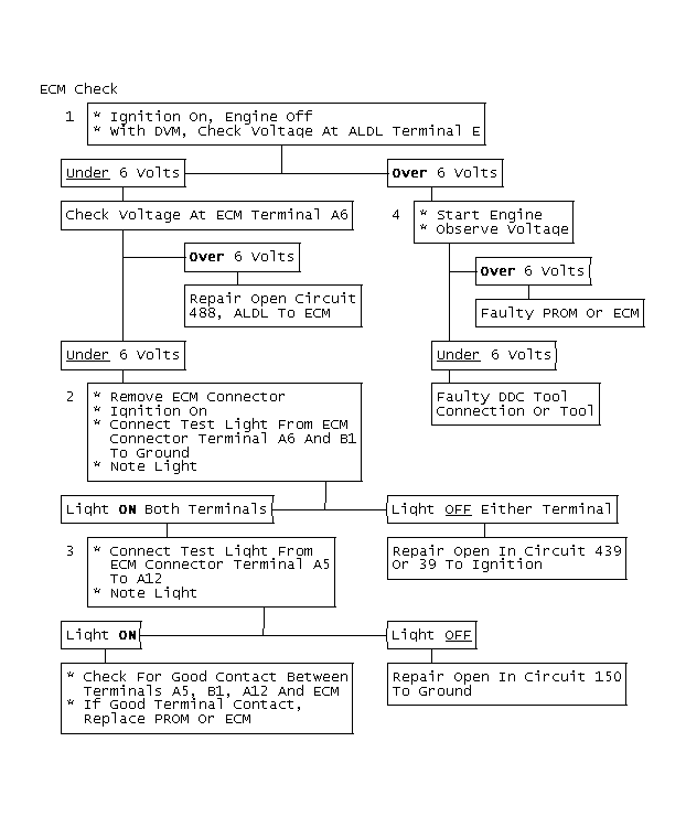
ECM Check

This check is made to determine why the CEL remains on after engine is started. Normally, the ECM will not recognize a fault for at least 10 seconds after engine start. If CEL remains on, the ECM has lost power, ground, or signal that turns CEL off has been lost. Because the CEL is not part of the ECM, it can recognize ECM faults.

NOTE: The following step numbers refer to the numbers in the accompanying flow chart(s).
  1. This step checks for proper CEL signal at ALDL connector. Normally it should be about equal to battery voltage until engine is started.
  2. This step checks for 12 volts at ECM ignition power terminals. Battery voltage should be measured at both terminals.
  3. This step ensures good ECM ground. The CEL should normally be on. If ECM power and ground terminals are okay, check for good ECM-to-connector terminal contact.
  4. When engine is started, the ECM turns the CEL off. Voltage at the ALDL should drop to under 6 volts.
Fig 1: ECM Check
G9486
Fig 2: ECM Check
GB0046414