Pinpoint Test A: No Communication With The Abs Module
CAUTION:
Use the Flex Probe Kit for all test connections to prevent damage to the wiring terminals. Do not use standard multimeter probes.
A1 CHECK THE VOLTAGE TO THE ABS MODULE
- Key in OFF position.
- Disconnect: ABS Module C135.
- Key in ON position.
- Measure the voltage between ABS module C135-4, circuit 20-CF6A (PK/YE), harness side and ground.
- Is the voltage greater than 10 volts?
Yes
GO to A2.
No
REPAIR circuit 20-CF6A (PK/YE). REPEAT the self-test.
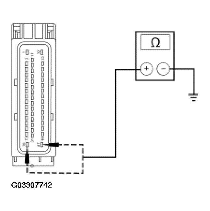
A2 CHECK THE ABS MODULE GROUNDS
- Key in OFF position.
- Measure the resistance between ABS module C135-16, circuit 31-CF6A (BK/YE), harness side, and ground; and between ABS module C135-47 circuit 31-CF6B (BK/YE) harness side, and ground.
- Are the resistances less than 5 ohms?
Yes
CHECK the module communications network. REFER to MODULE COMMUNICATIONS NETWORK .
No
REPAIR circuit 31-CF6A (BK/YE) or 31-CF6B (BK/YE). REPEAT the self-test.