LEMON Manuals: Even more car manuals for everyone
Home >> Ford >> 2002 >> Focus SVT >> Repair and Diagnosis >> External Pages >> Different car >> Section 430 (Module Communications Network System) >> General Procedures >> Communication Circuit Wiring Repair >> Special Tool(s)

Special Tool(s)

WARNING: This page is about a different car, the 2002 Ford Windstar. However, it is still accessible from the selected car via links, so may be relevant.
Fig 1: Identifying Special Tool
G03426246Courtesy of FORD MOTOR CO.
  1. Disconnect the battery ground cable.
  2. Strip the wires.
    Fig 2: Identifying Wires Striping Dimensions
    G03426247Courtesy of FORD MOTOR CO.
  3. NOTE: Use rosin core mildly activated (RMA) solder, not acid core solder.
  4. Solder the wires.
    1. Install the heat shrink tube.
    2. Twist the wires together.
    3. Solder the wires together.
      Fig 3: Soldering Wires
      G03426248Courtesy of FORD MOTOR CO.
  5. NOTE: Wait for the solder to cool before moving the wires.
    Fig 4: Bending Wires Back In A Straight Line
    G03426249Courtesy of FORD MOTOR CO.
  6. Bend the wires back in a straight line.
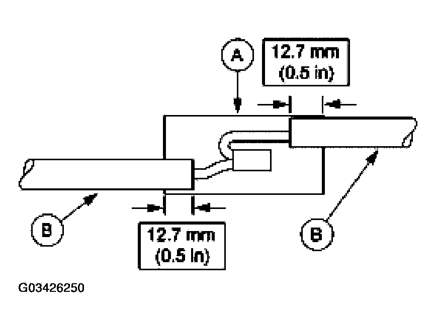
  7. Position the (A) heat shrink tube over the (B) wire repair.
    • Overlap the heat shrink tube on both wires.
      Fig 5: Overlapping Heat Shrink Tube On Both Wires
      G03426250Courtesy of FORD MOTOR CO.
  8. Use the heat gun to heat the repaired area until adhesive flows out both ends of the heat shrink tube.
    Fig 6: Identifying Repaired Area Heating Point
    G03426251Courtesy of FORD MOTOR CO.
  9. Reconnect the battery ground cable.