LEMON Manuals: Even more car manuals for everyone
Home >> Ford >> 1991 >> Cutaway 7.3 M >> Repair and Diagnosis >> Engine Performance >> System >> Engine Controls - Basic Testing >> DISTRIBUTORLESS Ignition System (Dis) 2.3L >> Test 28, Check Pip EEC Circuit For Short To Ground

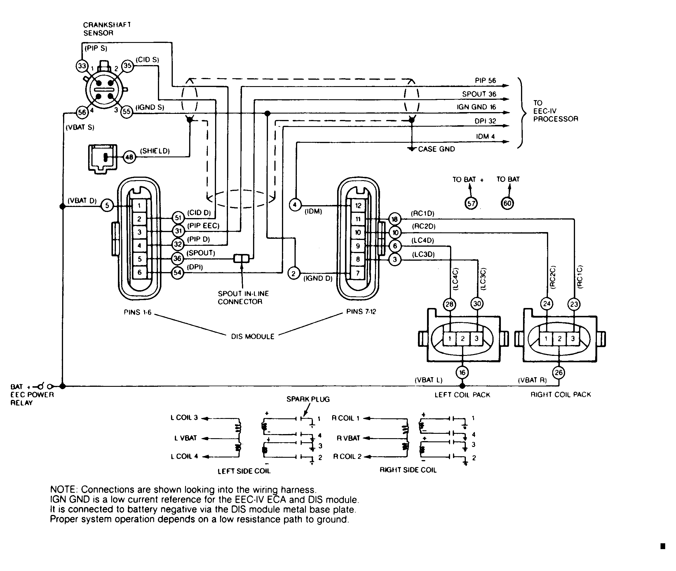
Test 28, Check Pip EEC Circuit For Short To Ground

Connect LED test light between breakout box pins No. (-) J31 (PIP EEC) and (+) J57 (BAT+). If test light illuminates, PIP EEC is shorted to ground. Check connectors, repair or replace harness and check for fault codes. If test light does not illuminate, replace DIS module, and check for fault codes.

Fig 1: 2.3L Distributorless Ignition System (DIS) Test Schematic
G91F13446Courtesy of FORD MOTOR CO.