LEMON Manuals: Even more car manuals for everyone
Home >> Ford >> 1989 >> Probe GL, Automatic >> Repair and Diagnosis >> Engine Performance >> System >> 2.2L Systems/Tests W/Codes >> Circuit Tests >> Circuit Test B14 - Idle Switch

Circuit Test B14 - Idle Switch

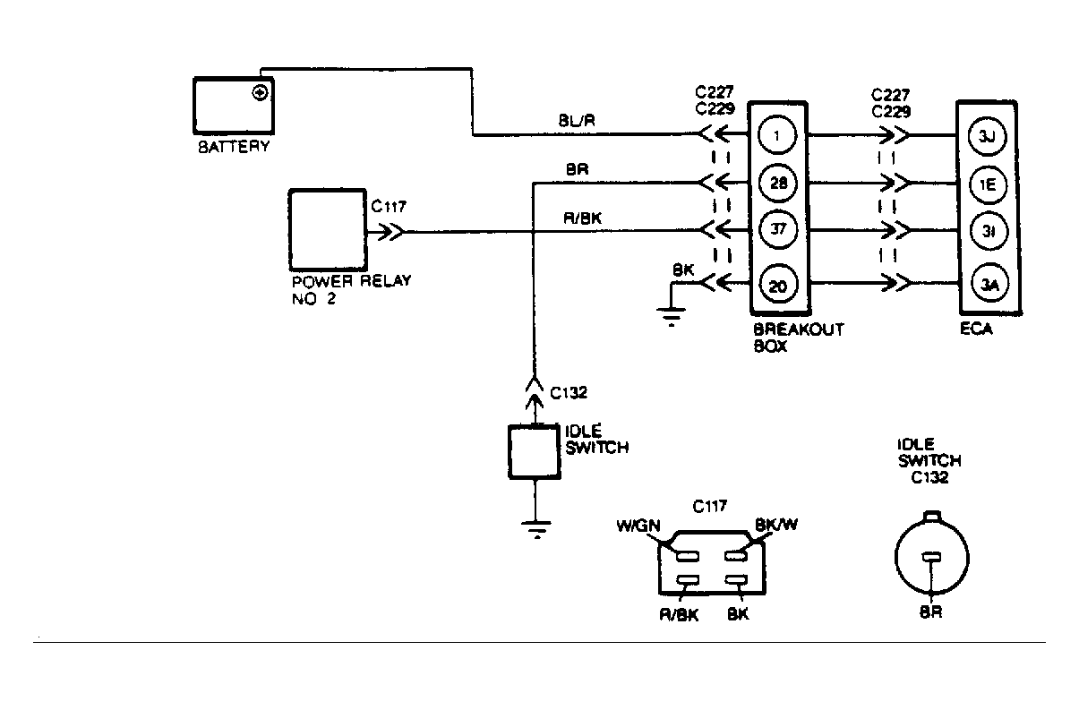
Fig 1: Idle Switch Circuits
G108508
NOTE: Enter this test only when directed here from SWITCH MONITOR TEST procedure. To prevent replacement of good components, be aware that the following non-EEC items may be at fault: throttle linkage and operation and idle switch adjustment. This test is intended to diagnose only the following: idle switch and circuits.
  1. Checking System Integrity  - Visually check all wiring, harnesses, connectors and components for evidence of damage, overheating, shorting or looseness. If a fault is found, repair as necessary. If no faults are found, go to next step.
  2. Checking For Open Circuits  - With breakout box installed and ECA disconnected, set VOM on 20-volt scale. With throttle closed, measure resistance between test pins No. 28 and 20 (ground). Resistance should be less than 30 ohms. Open throttle and measure resistance. Resistance should be greater than 10k ohms with throttle open. If both resistances are within specifications, go to step 4). If not, go to next step.
  3. Checking Idle Switch Operation  - Disconnect idle switch at throttle body and set VOM on 200 ohm scale. With throttle closed, measure resistance between idle switch connector and ground. Resistance should be less than 30 ohms. Open throttle and measure resistance. Resistance should be greater than 10k ohms with throttle open. If both resistances are within specifications, repair open in wiring harness between ECA terminal "1E" and idle switch. If resistances are not within specifications, replace idle switch.
  4. Checking For Short To VPWR & KAPWR  - With breakout box installed and ECA disconnected, set VOM on 20-volt scale. With KOEO, measure voltage between test pins No. 28 and 20 (ground). Measure voltage between test pins No. 28 and 49 (ground). If any reading is greater than one volt, repair short in wiring harness to VPWR or KAPWR as necessary. If all readings are less than one volt, go to next step.
  5. Checking Voltage At ECA  - With breakout box installed and ECA connected, set VOM on 20 volt scale. With KOEO, measure voltage between test pins No. 28 and 20 (ground). If voltage is between one volt with throttle closed and 7.7 volts with throttle open, replace ECA. If voltage readings are not to specifications, repair short to ground in wiring harness between ECA terminal "1E" and idle switch.