LEMON Manuals: Even more car manuals for everyone
Home >> Eagle >> 1990 >> Premier ES >> Repair and Diagnosis (Single Page) >> Engine Performance >> System >> Engine Controls - Tests W/Codes - 3.0L >> Diagnostic Trouble Code (DTC) Charts >> Fault 1012: Ignition Control Module Line Low

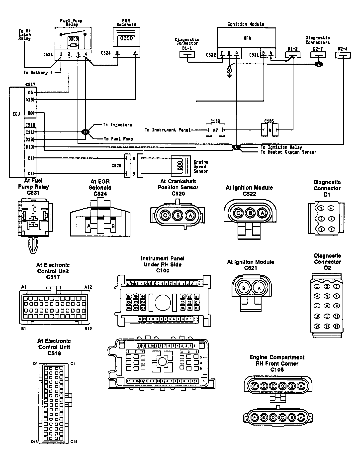
Fault 1012: Ignition Control Module Line Low

Fig 1: Fault 1012: Circuit Diagram
G90B16148
Fig 2: Fault 1012: Flow Chart
G90I03130