LEMON Manuals: Even more car manuals for everyone
Home >> Eagle >> 1990 >> Premier ES >> Repair and Diagnosis (Single Page) >> Accessories & Equipment >> Cruise Control Systems >> Testing >> Cruise Control Module Resistance Test

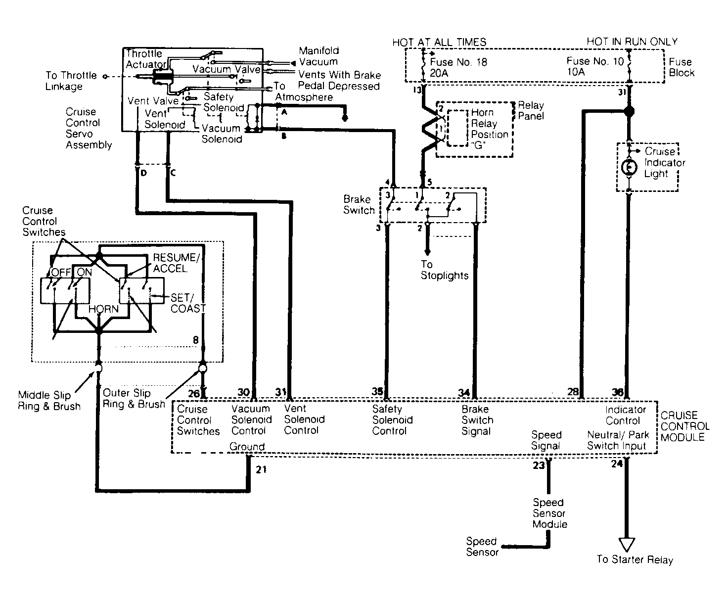
Cruise Control Module Resistance Test

CAUTION: Disconnect negative battery terminal and CCM connector during test.
  1. Connect ohmmeter between CCM connector terminal No. 21 and ground. See Fig 1 . If continuity exists, go to next step. If there is no continuity, repair open circuit between CCM connector terminal No. 21 and ground.
  2. Connect ohmmeter between brake switch connector terminal No. 2 and CCM connector terminal No. 34. If continuity exists, go to next step. If there is no continuity, adjust/replace brake switch or repair open circuit between CCM connector terminal No. 34 and brake switch connector terminal No. 2.
  3. Connect ohmmeter between brake switch connector terminal No. 2 and CCM connector terminal No. 34. If there is no continuity with brake pedal pressed, go to next step. If continuity exists, repair short circuit between brake switch connector terminal No. 2 and CCM connector terminal No. 34.
  4. Connect ohmmeter between brake switch connector terminal No. 4 and CCM connector terminal No. 35. If continuity exists, go to next step. If there is no continuity, adjust or replace brake switch.
  5. Connect ohmmeter between brake switch connector terminal No. 4 and CCM connector terminal No. 35. If there is no continuity with brake pedal pressed, go to next step. If continuity exists, repair short circuit between brake switch connector terminal No. 4 and CCM connector terminal No. 35.
  6. Connect ohmmeter between speed sensor module connector terminal No. 1 and CCM connector terminal No. 23. If continuity exists, go to next step. If there is no continuity, repair open circuit between speed sensor module connector terminal No. 1 and CCM connector terminal No. 23.
  7. Connect ohmmeter between CCM connector terminals No. 21 and 26. Turn steering wheel slowly while testing. If there is no continuity in all wheel positions, go to next step. If continuity exists, repair short circuit between CCM connector terminals No. 21 and 26 (including slip ring assembly and cruise control switches).
  8. Connect ohmmeter between CCM connector terminals No. 21 and 26. Hold cruise control switch in OFF position and turn steering wheel slowly while measuring. If continuity exists, go to next step. If there is no continuity, repair open circuit between CCM connector terminals No. 21 and 26.
  9. Connect ohmmeter between CCM connector terminals No. 21 and 26. Hold cruise control switch in ON position. Resistance should be approximately 680 ohms. If resistance is not as specified, replace cruise control switch.
  10. Connect ohmmeter between CCM connector terminals No. 21 and 26. Hold cruise control switch in RESUME/ACCEL position. Resistance should be approximately 5600 ohms. If resistance is not as specified, replace cruise control switch.
  11. Connect ohmmeter between CCM connector terminals No. 21 and 26. Hold cruise control switch in SET/COAST position. Resistance should be approximately 2000 ohms. If resistance is not as specified, replace cruise control switch.
  12. Check continuity of wires and brake switch from CCM connector to servo assembly connector. If there is no continuity, repair wires between CCM connector and servo assembly or replace brake switch. If continuity exists, replace servo assembly with a known good one. If system still does not operate, replace cruise control module.
Fig 1: Monaco & Premier Cruise Control System
G90E10193Courtesy of CHRYSLER CORP.