LEMON Manuals: Even more car manuals for everyone
Home >> Chrysler >> 2010 >> PT Cruiser >> Repair and Diagnosis >> Restraints >> Restraints Control Systems >> Occupant Classification Module (OCM) - Electrical Diagnostics >> DTC Troubleshooting >> B2102-Ignition Run/Start Input Circuit High >> Circuit Schematic

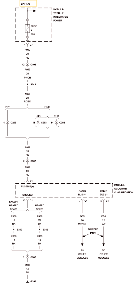
Circuit Schematic

Fig 1: Fused B+ & CAN B BUS Circuit Schematic
GC0117118Courtesy of CHRYSLER LLC