LEMON Manuals: Even more car manuals for everyone
Home >> Chrysler >> 2005 >> Pacifica Limited >> Repair and Diagnosis >> Engine Performance >> System >> Emissions Control System >> ORVR >> Operation

Emissions Control System: ORVR: Operation

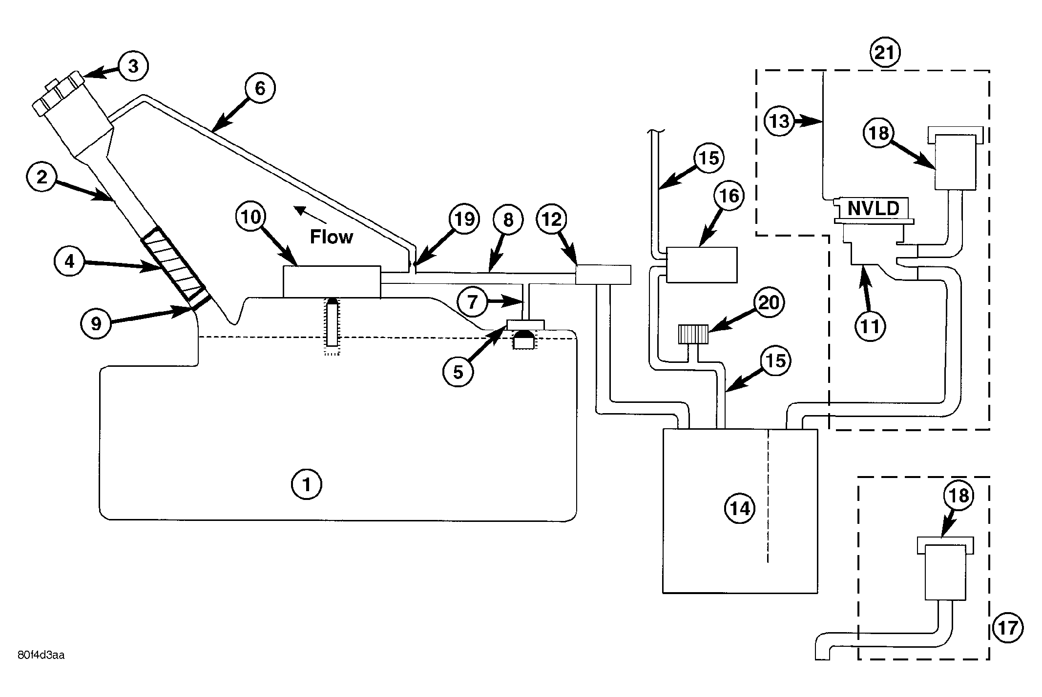
Fig 1: ORVR System Schematic
GC0001483Courtesy of DAIMLERCHRYSLER CORP.
1 - FUEL TANK (PLASTIC) 11 - NATURAL VACUUM LEAD DETECTION (NVLD)
2 - FUEL FILLER TUBE 12 - LIQUID SEPARATOR (IF EQUIPPED)
3 - FUEL CAP (PRESSURE/RELIEF) 13 - ENGINE WIRING HARNESS TO NVLD
4 - FILL TUBE TO FUEL TANK CONNECTOR (ELASTOMERIC) 14 - VAPOR CANISTER
5 - TANK VENT/ROLLOVER VALVE(S) 15 - PURGE LINE
6 - VAPOR RECIRCULATION LINE 16 - PURGE DEVICE
7 - TANK VAPOR LINE 17 - WITHOUT NVLD
8 - VAPOR LINE TO CANISTER 18 - BREATHER ELEMENT
9 - CHECK VALVE (N/C) 19 - FLOW CONTROL ORIFICE
10 - CONTROL VALVE 20 - SERVICE PORT
  21 - WITH NVLD

The emission control principle used in the ORVR system is that the fuel flowing into the filler tube (appx. 1" I.D.) creates an aspiration effect which draws air into the fill tube. See Fig 1. During refueling, the fuel tank is vented to the vapor canister to capture escaping vapors. With air flowing into the filler tube, there are no fuel vapors escaping to the atmosphere. Once the refueling vapors are captured by the canister, the vehicle's computer controlled purge system draws vapor out of the canister for the engine to burn. The vapors flow is metered by the purge solenoid so that there is no or minimal impact on driveability or tailpipe emissions.

As fuel starts to flow through the fill tube, it opens the normally closed check valve and enters the fuel tank. Vapor or air is expelled from the tank through the control valve to the vapor canister. Vapor is absorbed in the canister until vapor flow in the lines stops, either following shut-off or by having the fuel level in the tank rise high enough to close the control valve. The control valve (Refer to FUEL TANK ) contains a float that rises to seal the large diameter vent path to the canister. At this point in the fueling of the vehicle, the tank pressure increases, the check valve closes (preventing tank fuel from spitting back at the operator), and fuel then rises up the filler tube to shut-off the dispensing nozzle.

If the engine is shut-off while the On-Board diagnostics test is running, low level tank pressure can be trapped in the fuel tank and fuel can not be added to the tank until the pressure is relieved. This is due to the leak detection pump closing the vapor outlet from the top of the tank and the one-way check valve not allowing the tank to vent through the fill tube to atmosphere. Therefore, when fuel is added, it will back-up in the fill tube and shut off the dispensing nozzle. The pressure can be eliminated in two ways: 1. Vehicle purge must be activated and for a long enough period to eliminate the pressure. 2. Removing the fuel cap and allowing enough time for the system to vent thru the recirulation tube.