LEMON Manuals: Even more car manuals for everyone
Home >> Chevrolet >> 2017 >> Bolt EV Premier >> Repair and Diagnosis >> Accessories & Equipment >> Drivers Assistance Systems - ADAS >> Object Detection System And Pedestrian Protection System >> Schematic Wiring Diagrams >> Object Detection Wiring Schematics >> 360 Degree Vision - Power, Ground, Serial Data, and Camera Signals (UVH)

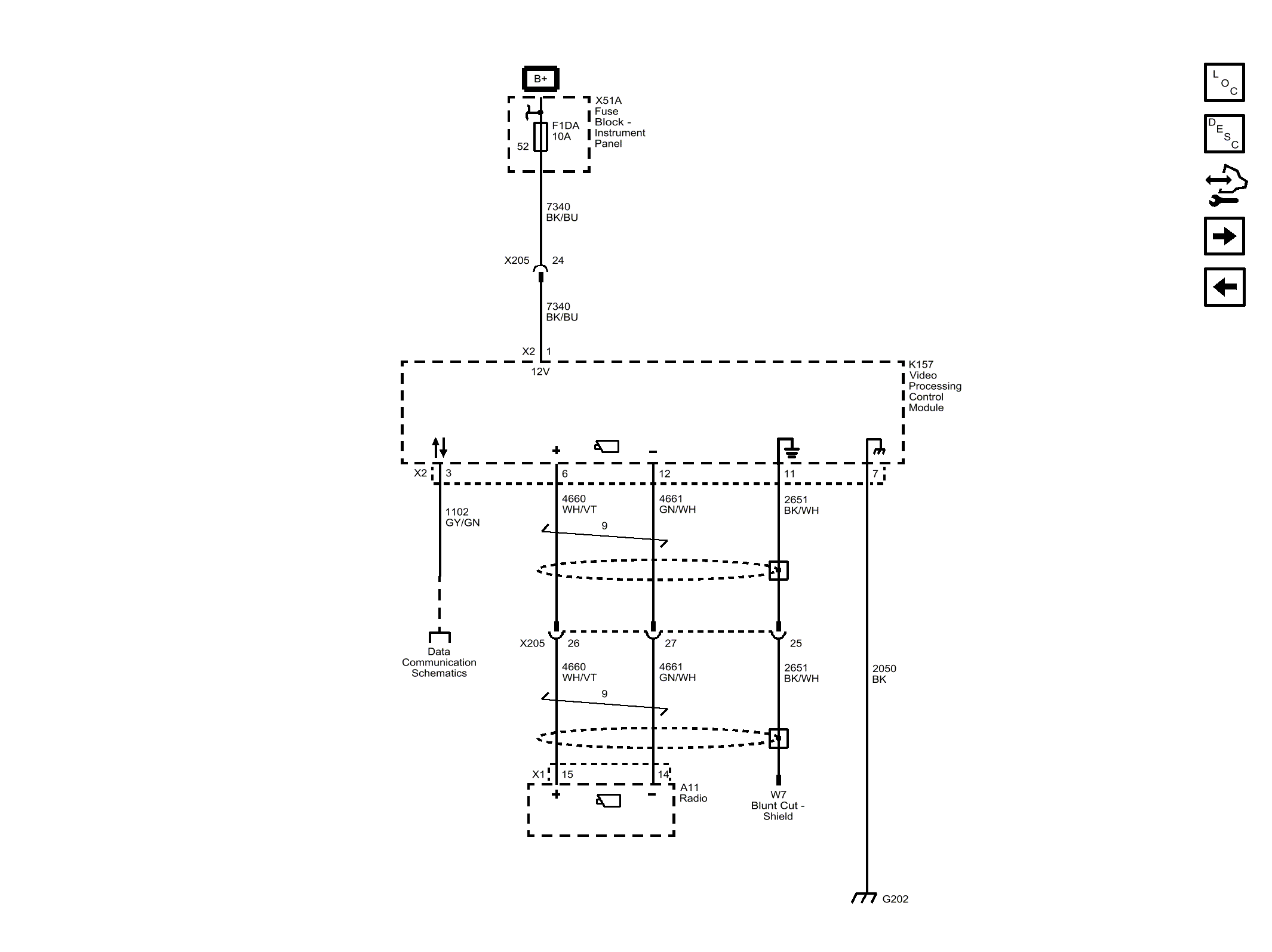
360 Degree Vision - Power, Ground, Serial Data, and Camera Signals (UVH)

Fig 1: 360 Degree Vision - Power, Ground, Serial Data, and Camera Signals (UVH)
GM4529746Courtesy of GENERAL MOTORS COMPANY