LEMON Manuals: Even more car manuals for everyone
Home >> Chevrolet >> 2016 >> SS Standard Trans >> Repair and Diagnosis (Single Page) >> Engine Performance >> System >> Engine Controls And Fuel - 6.2L (LS3) - Schematic Wiring Diagrams >> Schematic Wiring Diagrams >> Engine Controls Wiring Schematics >> Module Power, Ground, and Serial Data

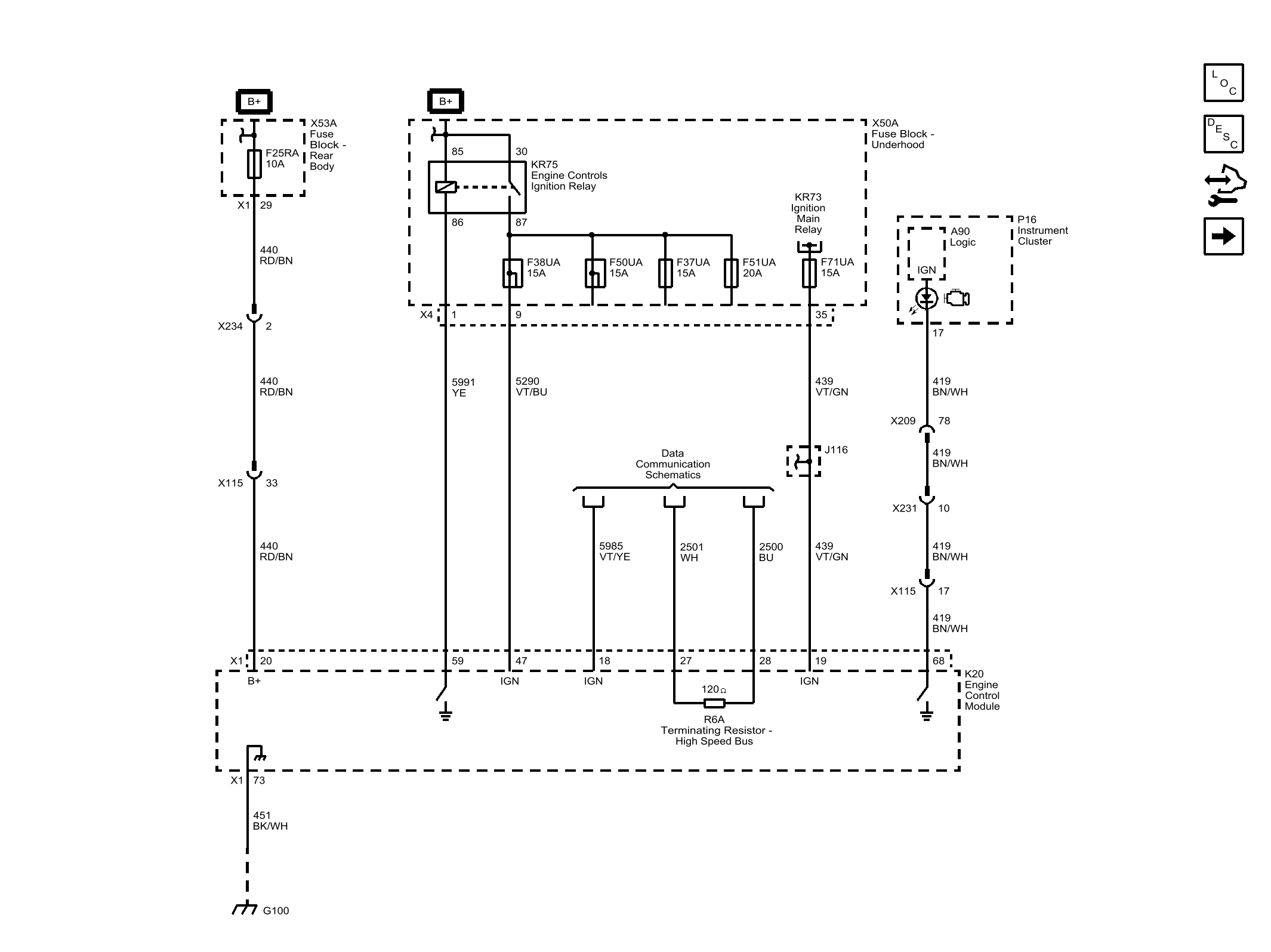
Module Power, Ground, and Serial Data

Fig 1: Module Power, Ground, and Serial Data
GM4236504Courtesy of GENERAL MOTORS COMPANY