LEMON Manuals: Even more car manuals for everyone
Home >> Chevrolet >> 2015 >> Traverse LS, AWD >> Repair and Diagnosis >> Accessories & Equipment >> Collision/Avoidance >> Object Detection And Pedestrian Protection System >> Schematic and Wiring Diagrams >> Object Detection Wiring Schematics >> Side Object Detection (UFT)

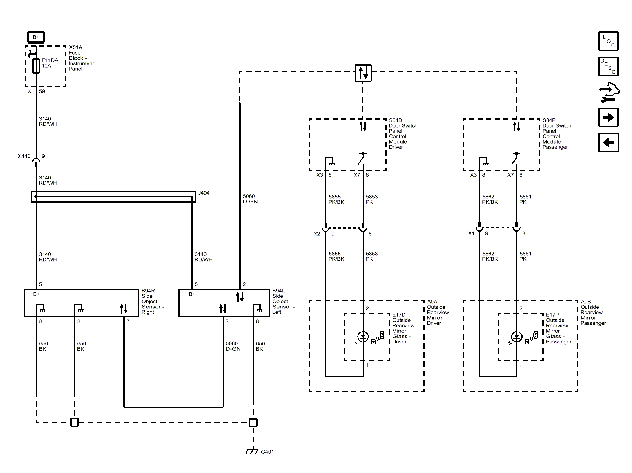
Side Object Detection (UFT)

Fig 1: Side Object Detection (UFT)
GM3718399Courtesy of GENERAL MOTORS COMPANY