LEMON Manuals: Even more car manuals for everyone
Home >> Chevrolet >> 2015 >> Spark EV >> Repair and Diagnosis >> Transmission >> Automatic Trans >> Shift Lock Control System >> Schematic Wiring Diagrams >> Shift Lock Control Wiring Schematics >> Shift Lock Control

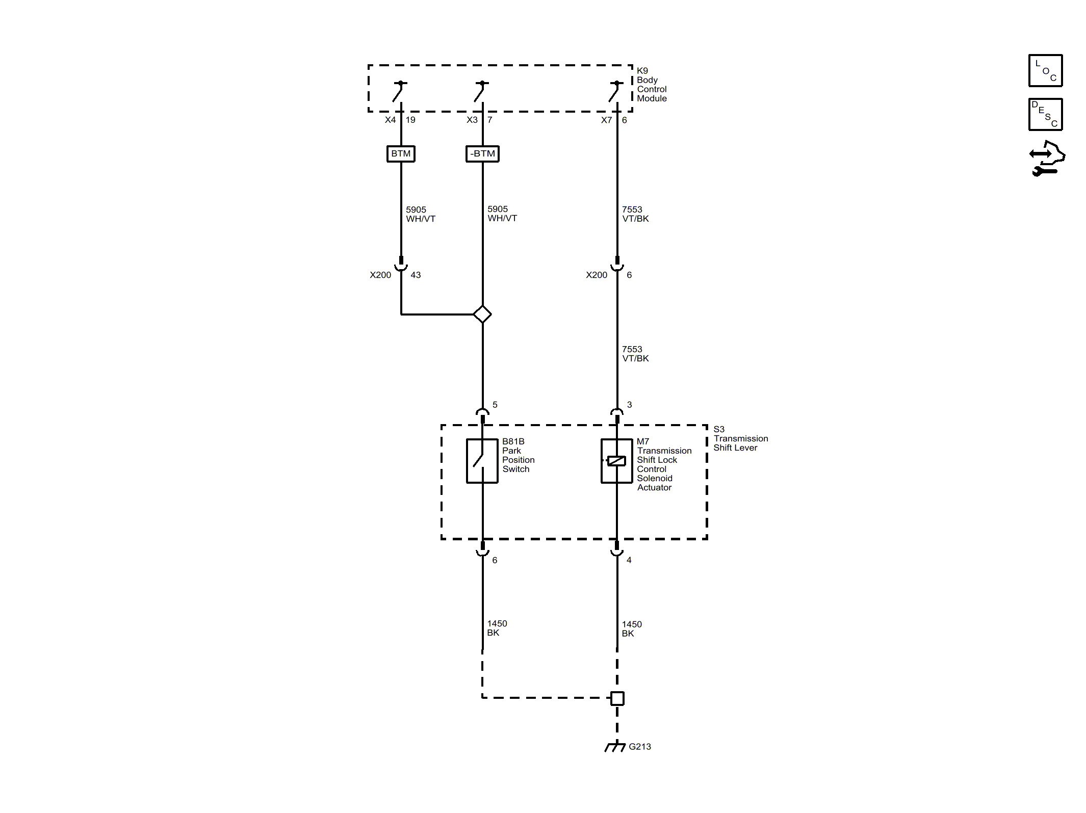
Shift Lock Control

Fig 1: Shift Lock Control
GM3666301Courtesy of GENERAL MOTORS COMPANY