LEMON Manuals: Even more car manuals for everyone
Home >> Chevrolet >> 2013 >> Traverse LS, AWD >> Repair and Diagnosis >> Body & Frame >> Windows >> Fixed And MOVEABLE Window System >> Schematic and Routing Diagrams >> Moveable Window Schematics >> Front (AXE)

Front (AXE)

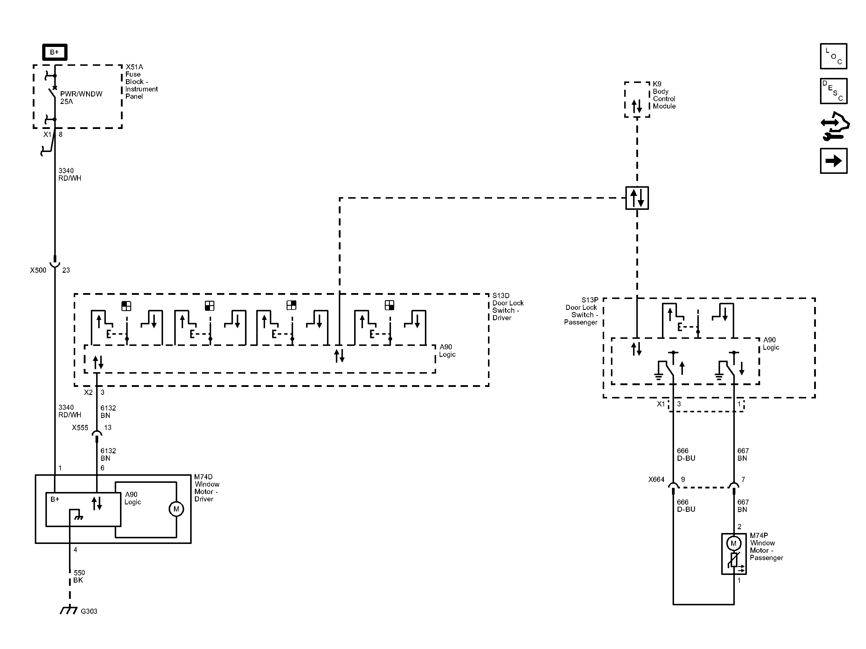
Fig 1: Front Moveable Window (AXE) Wiring Schematic
GM2867068Courtesy of GENERAL MOTORS COMPANY