LEMON Manuals: Even more car manuals for everyone
Home >> Chevrolet >> 2012 >> Corvette Base, 2D Convertible, Automatic Trans >> Repair and Diagnosis >> Engine Performance >> System >> Engine Controls/Fuel - Description And Operation >> Description and Operation >> Boost Control System Description (6.2L LS9) >> Bypass Valve Open

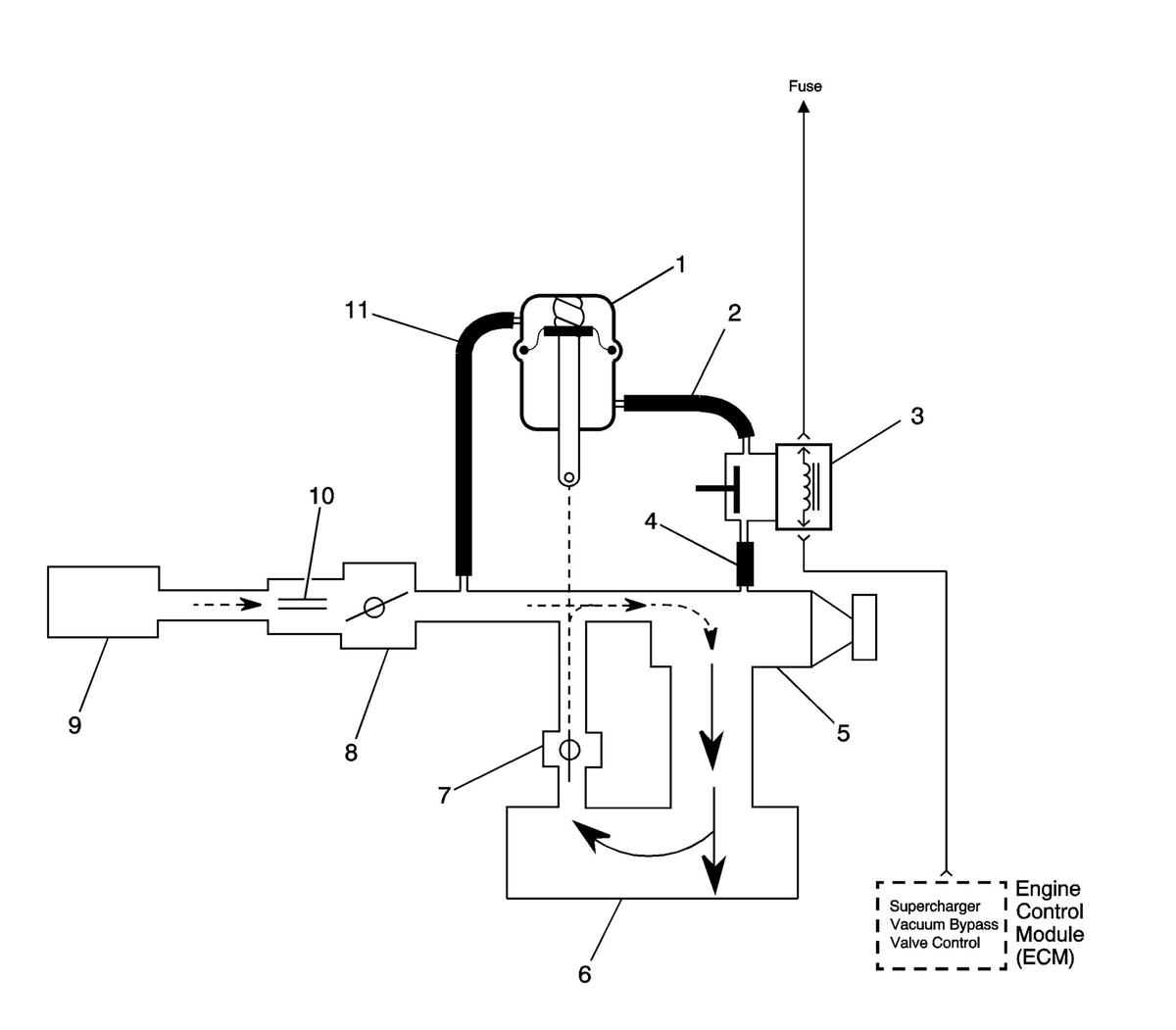
Bypass Valve Open

Fig 1: Identifying Boost Control System (By-Pass Valve Open)
GM1671644Courtesy of GENERAL MOTORS COMPANY
Callout Component Name
1 By-pass Valve Actuator
2 Boost Signal
3 Boost Control Solenoid
4 Boost Vacuum Source
5 Supercharger
6 Intake Plenum
7 By-pass Valve (normally closed)
8 Throttle Body
9 Air Cleaner
10 MAF Sensor
11 Inlet Vacuum Signal