LEMON Manuals: Even more car manuals for everyone
Home >> Chevrolet >> 2011 >> Traverse LS, AWD >> Repair and Diagnosis (Single Page) >> Electrical >> Charging Systems >> Battery, Charging System And Starting System >> Wiring Schematics >> Starting System and Charging System Wiring Schematics >> Charging

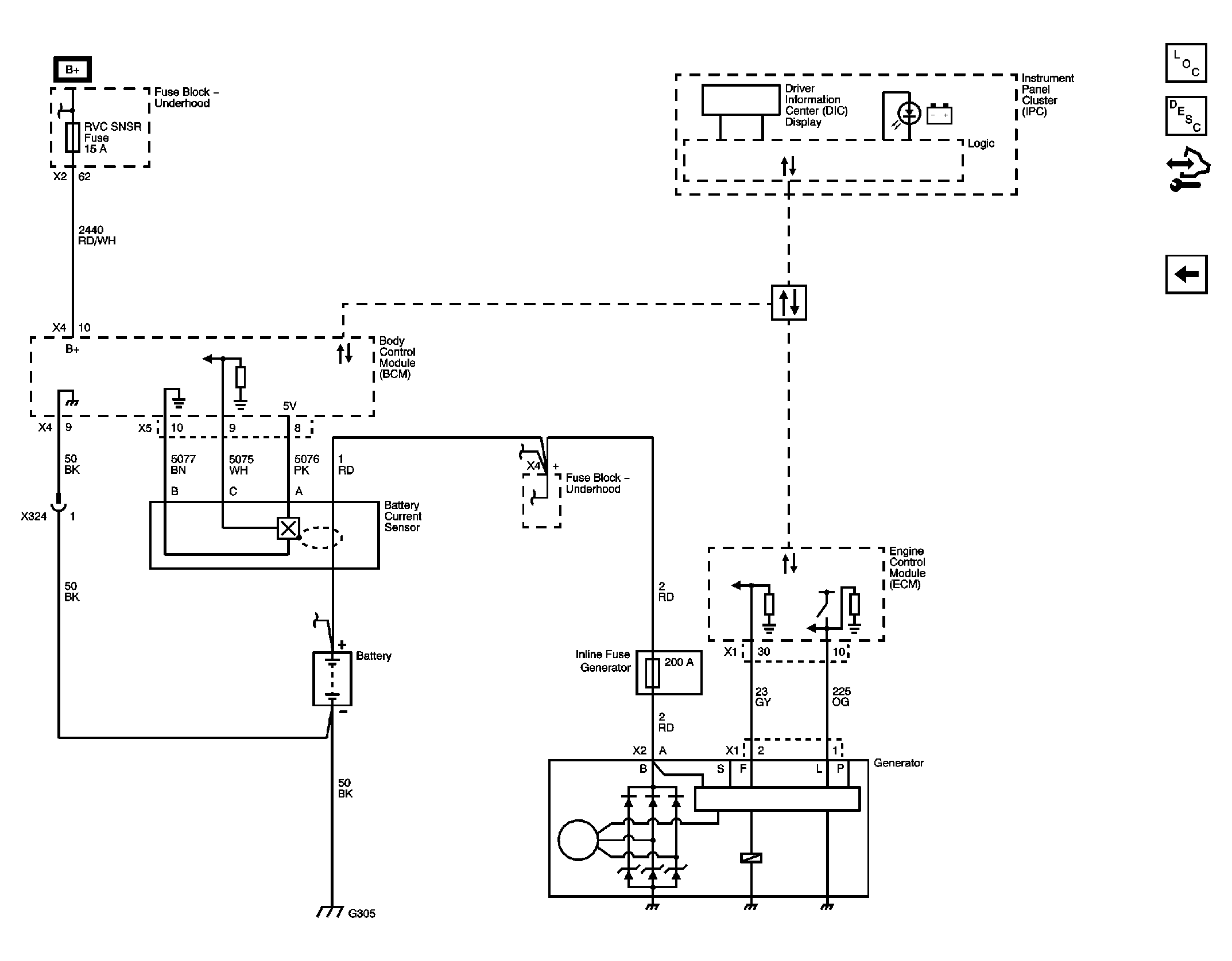
Starting System and Charging System Wiring Schematics: Charging

Fig 1: Charging System Wiring Schematic
GM2381820Courtesy of GENERAL MOTORS CORP.