LEMON Manuals: Even more car manuals for everyone
Home >> Chevrolet >> 2007 >> Impala SS >> Repair and Diagnosis >> External Pages >> Different car >> Section 770 (Object Detection System) >> Schematic and Routing Diagrams >> Object Detection Schematics

Object Detection Schematics

WARNING: This page is about a different car, the 2008 Buick Lucerne. However, it is still accessible from the selected car via links, so may be relevant.
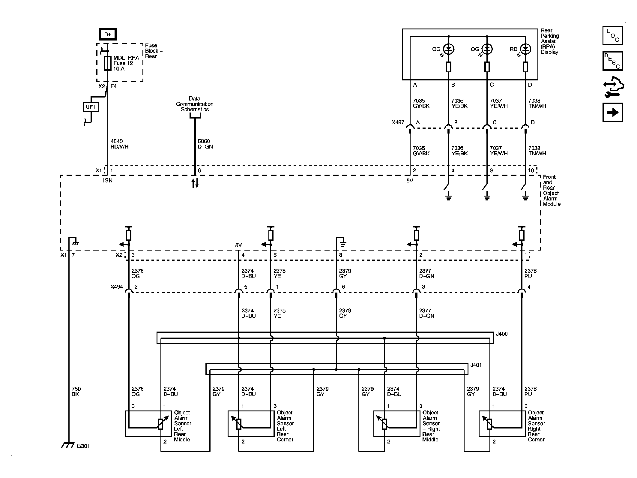
Fig 1: Rear Park Assist - UD7
GM1886652Courtesy of GENERAL MOTORS CORP.
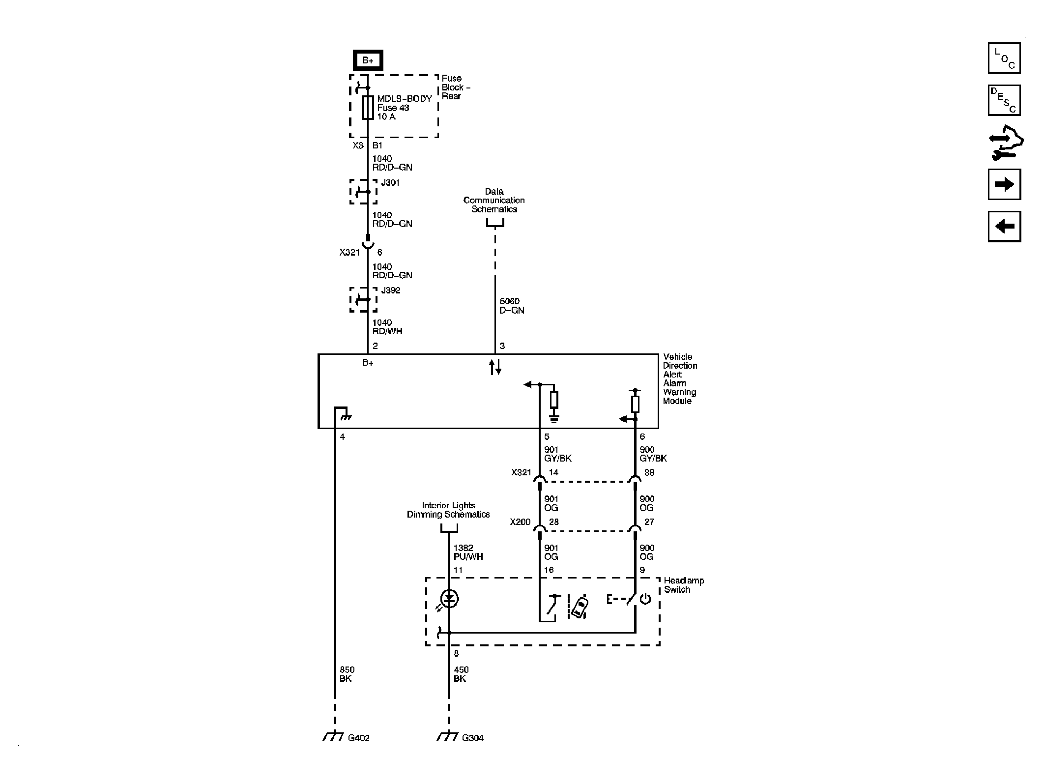
Fig 2: Lane Departure Warning System
GM1902718Courtesy of GENERAL MOTORS CORP.
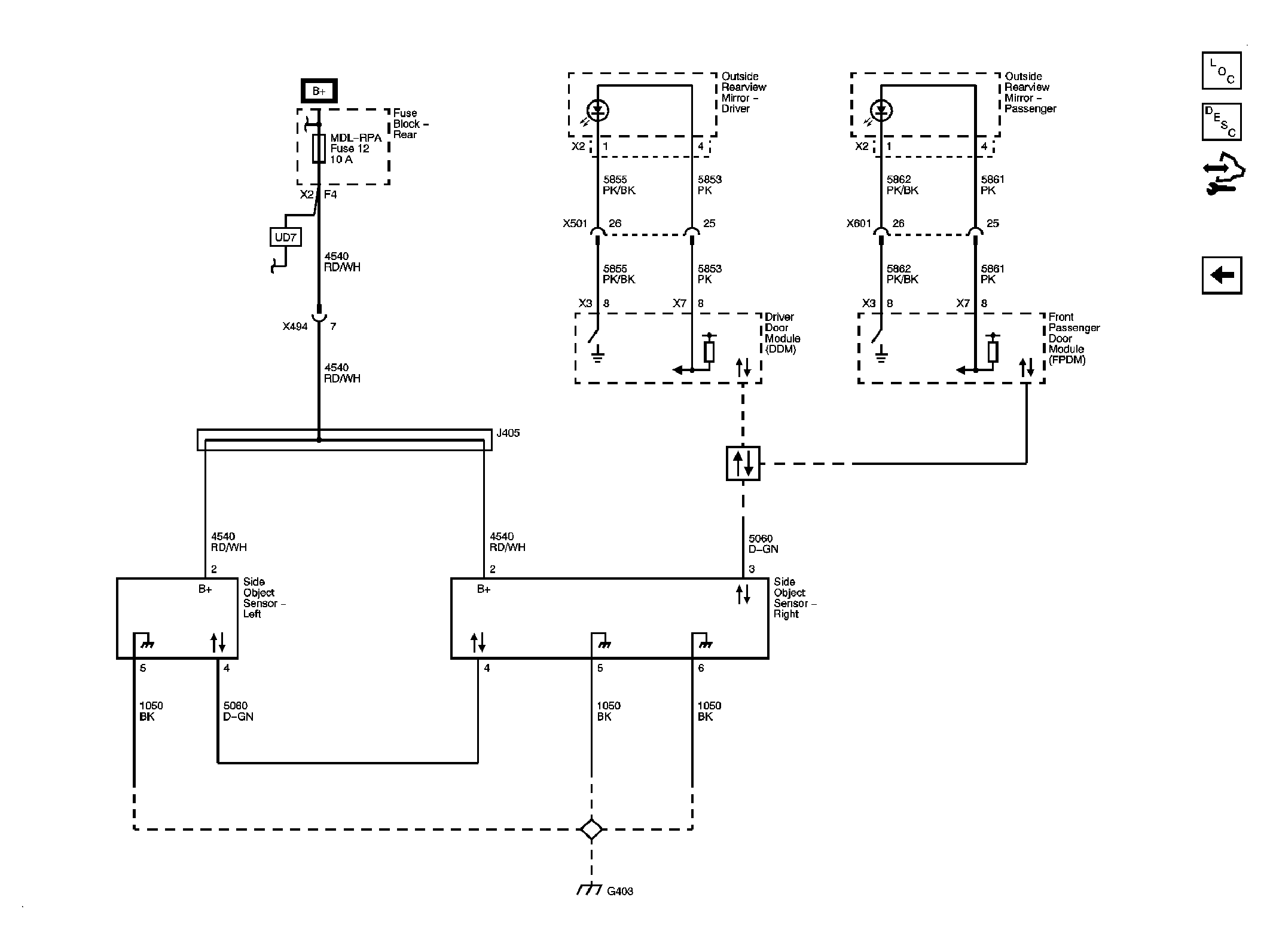
Fig 3: Side Object Detection
GM1902810Courtesy of GENERAL MOTORS CORP.