LEMON Manuals: Even more car manuals for everyone
Home >> Chevrolet >> 2007 >> Impala SS >> Repair and Diagnosis >> External Pages >> Different car >> Section 427 (Cellular System, Entertainment System, And Navigation System) >> Schematic and Routing Diagrams >> Radio/Navigation System Schematics

Radio/Navigation System Schematics

WARNING: This page is about a different car, the 2007 Chevrolet Malibu. However, it is still accessible from the selected car via links, so may be relevant.
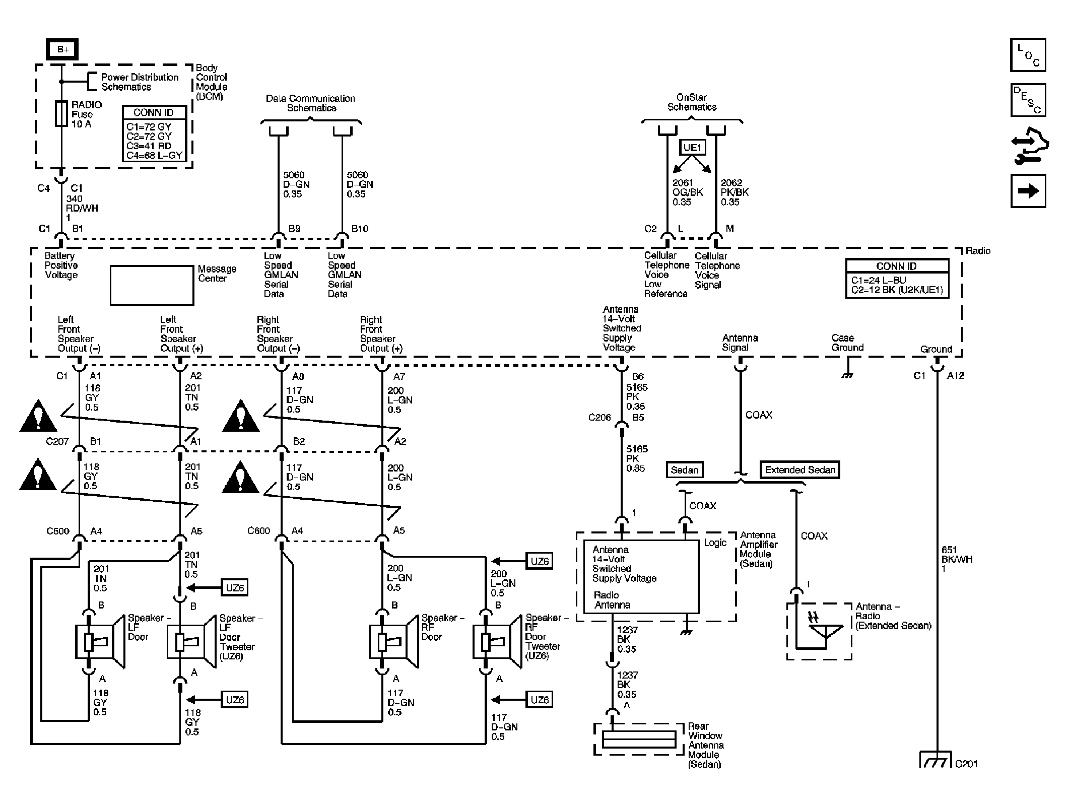
Fig 1: Power, Ground, Front Speakers, Antenna and References
GM1787451Courtesy of GENERAL MOTORS CORP.
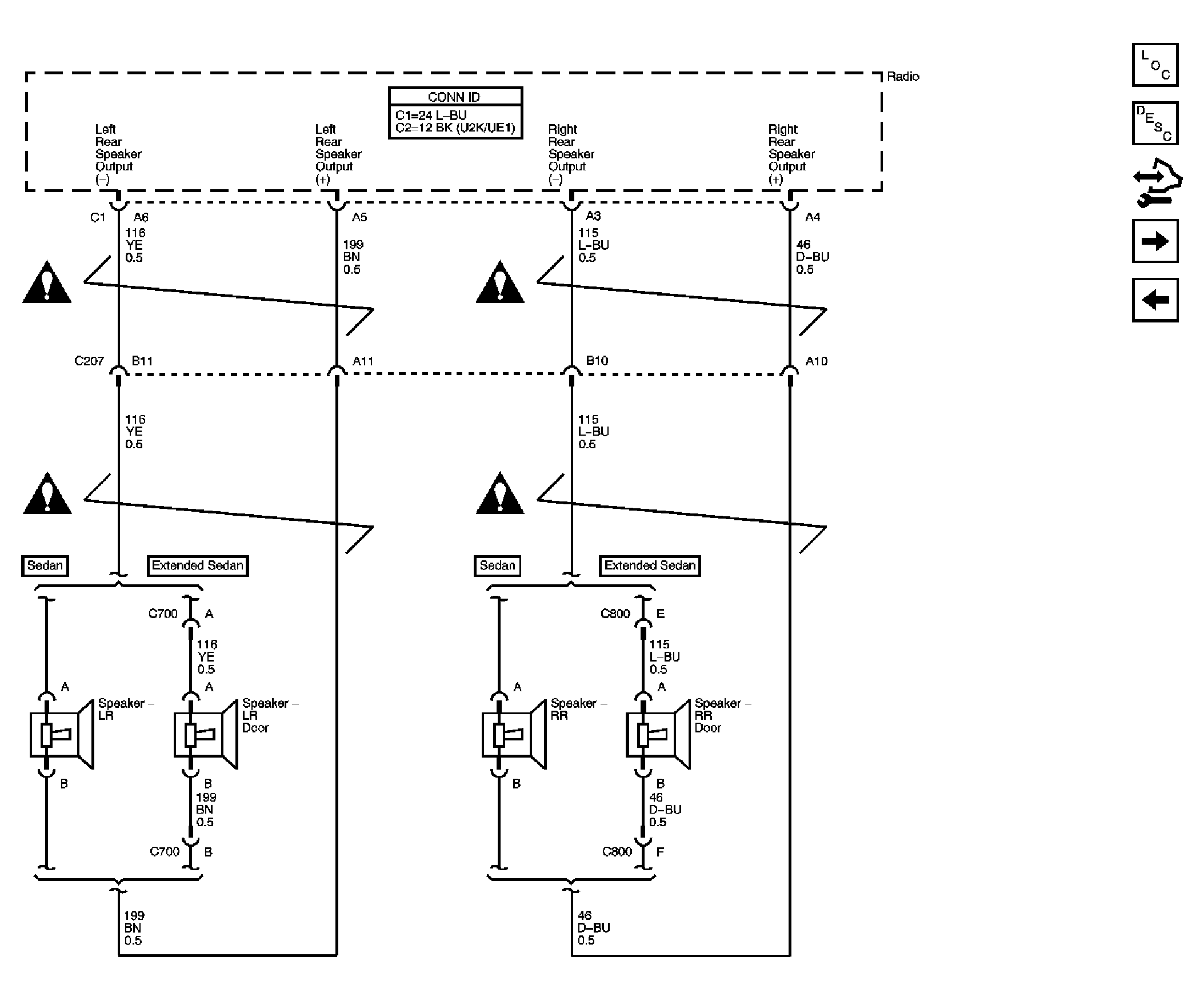
Fig 2: Rear Speakers w/o UK6, U32 or U2K
GM1787457Courtesy of GENERAL MOTORS CORP.
Fig 3: Rear Seat Audio (RSA) Controller
GM1787460Courtesy of GENERAL MOTORS CORP.
Fig 4: DVD Player and Digital Radio Receiver
GM1787461Courtesy of GENERAL MOTORS CORP.
Fig 5: Redundant Radio Controls (3-Spoke)
GM1787462Courtesy of GENERAL MOTORS CORP.
Fig 6: Redundant Radio Controls (4-Spoke)
GM1787464Courtesy of GENERAL MOTORS CORP.