LEMON Manuals: Even more car manuals for everyone
Home >> Chevrolet >> 2004 >> Tracker 4WD >> Repair and Diagnosis >> Engine Performance >> System >> Engine Control System - 2.5L (LE8) (Introduction) >> Description and Operation >> Evaporative Emission (EVAP) Control System Description >> Notes

Evaporative Emission (EVAP) Control System Description: Notes

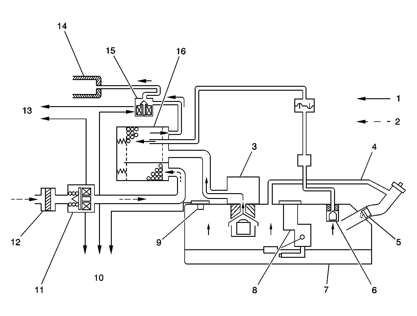
Fig 1: Evaporative Emission (EVAP) Control System
GM715433Courtesy of GENERAL MOTORS CORP.
Callout Component Name
1 Vapor and Air
2 Air
3 Fill Limiter Vent Valve (FLVV)
4 Vapor Recirculation Line
5 Fuel Inlet Check Valve
6 Fuel Cut-Off Valve
7 Fuel Tank
8 Fuel Level Sensor
9 Fuel Tank Pressure (FTP) and Fuel Vapor Temperature Sensor
10 To PCM
11 EVAP Canister Vent Valve
12 EVAP Canister Air Filter
13 Ignition Voltage
14 Intake Manifold
15 EVAP Canister Purge Valve
16 EVAP Canister

The evaporative emission (EVAP) control system limits fuel vapor emissions to the atmosphere. The EVAP system transfers the fuel vapor from a sealed fuel tank to an activated carbon (charcoal) storage device (EVAP canister). The EVAP canister will store the fuel vapors until the engine is able to use them.

When the engine is able to use the extra fuel vapor, the fuel vapor is purged from the carbon element by intake air flow and consumed in the normal combustion process.

The enhanced evaporative emission (EVAP) system is required to detect evaporative fuel system leaks as small as 0.5 mm (0.020 inch) between the fuel filler cap and the purge valve. The system can test the evaporative emission system integrity by applying a vacuum signal, ported or manifold, to the fuel tank. This will create a small vacuum that can be monitored for leaks.