LEMON Manuals: Even more car manuals for everyone
Home >> Chevrolet >> 2004 >> Impala SS >> Repair and Diagnosis (Single Page) >> Engine Performance >> Testing & Diagnosis >> Engine Control System 3.8L (Introduction) >> Description and Operation >> Boost Control System Description >> Notes

Boost Control System Description: Notes

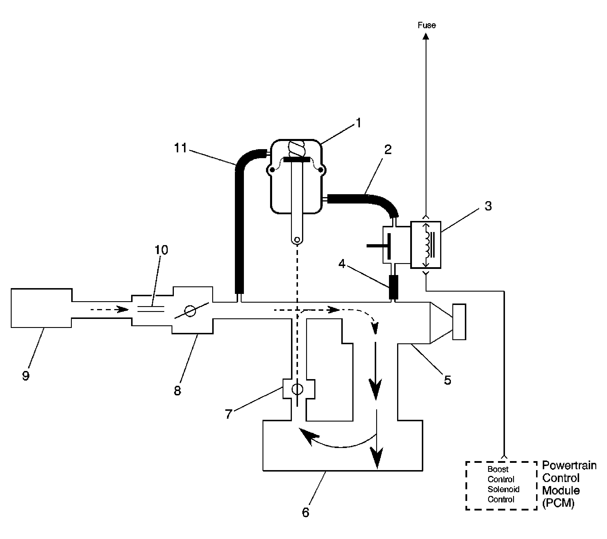
Fig 1: Boost Control System (Bypass Valve Open)
GM858882Courtesy of GENERAL MOTORS CORP.
Callout Component Name
1 By-Pass Valve Actuator
2 Boost Signal
3 Boost Control Solenoid
4 Boost Source
5 Supercharger
6 Intake Plenum
7 By-Pass Valve
8 Throttle
9 Air Cleaner
10 MAF Sensor
11 Inlet Vacuum Signal
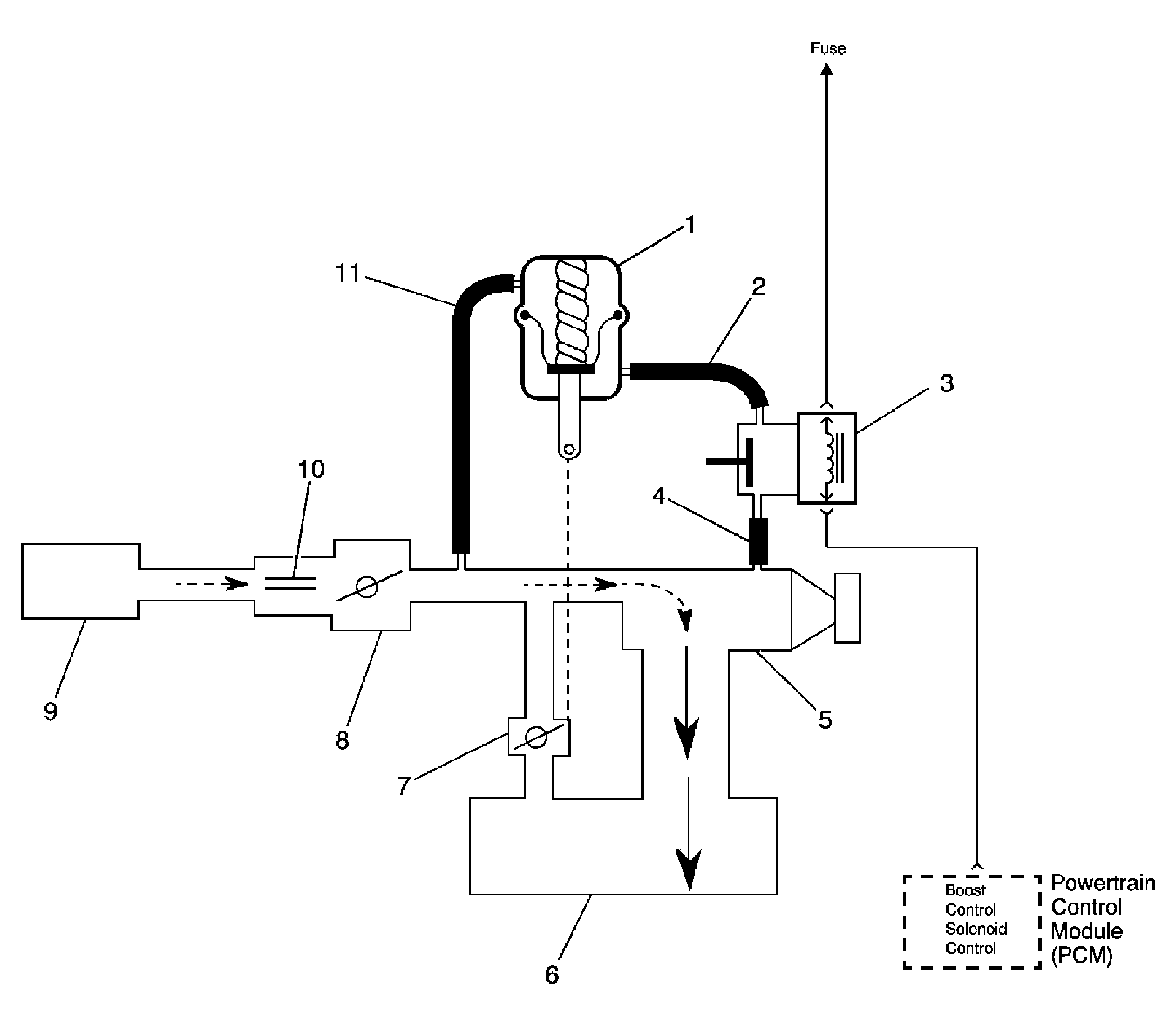
Fig 2: Boost Control System (Bypass Valve Closed)
GM858889Courtesy of GENERAL MOTORS CORP.
Callout Component Name
1 By-Pass Valve Actuator
2 Boost Signal
3 Boost Control Solenoid
4 Boost Source
5 Supercharger
6 Intake Plenum
7 By-Pass Valve
8 Throttle
9 Air Cleaner
10 MAF Sensor
11 Inlet Vacuum Signal