LEMON Manuals: Even more car manuals for everyone
Home >> Chevrolet >> 1981 >> Corvette Automatic Trans >> Repair and Diagnosis >> Engine Performance >> Engine Control Systems >> Computer Command Control >> Operation >> Fuel Control

Fuel Control

All models are equipped with "feedback" carburetors which contain an electrically operated Mixture Control (M/C) solenoid. The M/C solenoid operates single or dual metering rods in float bowl. Metering rod(s) supplement fuel supplied to idle and main systems, varying air/fuel ratio within a pre-calibrated range. The M/C solenoid also controls air/fuel ratio through use of an idle air bleed circuit that operates in conjunction with metering rod(s).

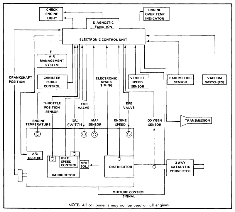
Fig 1: Schematic of Computer Command Control System
G09339971Courtesy of GENERAL MOTORS COMPANY
Fig 2: Sectional View of Mixture Control Solenoid (Model E2ME and E4ME Carburetors Shown)
G09339972Courtesy of GENERAL MOTORS COMPANY

The ECM, responding to inputs from data sensors, constantly adjusts air/fuel mixture to maintain engine performance. The ECM controls M/C solenoid by providing a ground for solenoid. When solenoid is energized, fuel flow through carburetor is reduced, providing a leaner mixture. When solenoid is de-energized, fuel flow through carburetor is increased, providing a richer mixture. The solenoid is cycled (turned on and off) at a rate of 10 times per second.

When ECM responds to signals received from oxygen sensor to adjust fuel mixture, the CCC system is in closed loop operation. Under certain operating conditions, the ECM may ignore inputs from various sensors and use a pre-programmed calibration control to operate the engine under that particular condition. During cold engine starts (engine speed below 200 RPM), M/C solenoid is turned off by ECM to provide rich mixture. Operating conditions which cause ECM to ignore oxygen sensor signals cause the CCC system to operate in open loop mode.