LEMON Manuals: Even more car manuals for everyone
Home >> Chevrolet >> 1974 >> Luv >> Repair and Diagnosis >> Engine Performance >> Engine Control Systems >> Catalytic Converters >> Operation >> Notes

Catalytic Converters: Operation: Notes

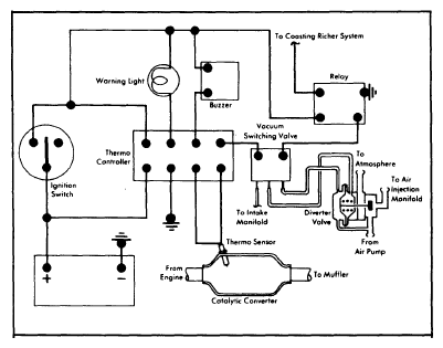
Catalytic converter oxidizes hydrocarbon and carbon monoxide gases into harmless non-polluting gases. The over-temperature control system components work while coasting fuel cut device is engaged to prevent rich mixtures from reaching converter.

When converter reaches about 1350°F (732°C), due to high load conditions, air pump system air is diverted to atmosphere via action of the air switching valve and vacuum switching valve. This helps reduce chemical reaction in catalyst, which would create even higher temperatures.

Above 1830°F (999°C), warning lamp and buzzer will be activated, indicating an over-temperature condition. Such may be caused by misfiring engine.

NOTE: Buzzer will automatically stop when catalyst temperature returns to normal. Warning light will not turn off until battery positive cable is disconnected and reconnected.
Fig 1: Catalytic Converter System
G09313288Courtesy of GENERAL MOTORS COMPANY