LEMON Manuals: Even more car manuals for everyone
Home >> Cadillac >> 2018 >> CT6 Plug-In >> Repair and Diagnosis >> Electrical >> Charging Systems >> Plug-In Charging >> Schematic Wiring Diagrams >> Plug-In Charging Wiring Schematics >> Battery State of Charge

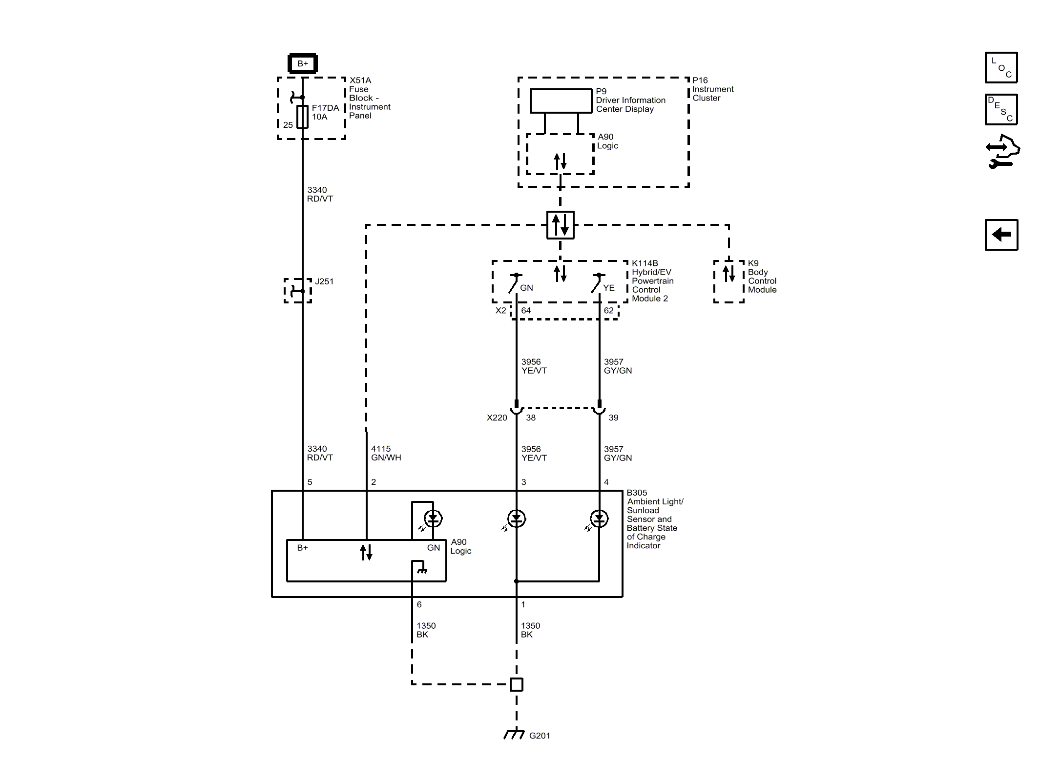
Battery State of Charge

GM4598523Courtesy of GENERAL MOTORS COMPANY