LEMON Manuals: Even more car manuals for everyone
Home >> Cadillac >> 2017 >> XTS Base >> Repair and Diagnosis >> Accessories & Equipment >> Collision/Avoidance >> Object Detection System And Pedestrian Protection System >> Schematic and Wiring Diagrams >> Object Detection Wiring Schematics >> Forward Collision Alert (UEU)

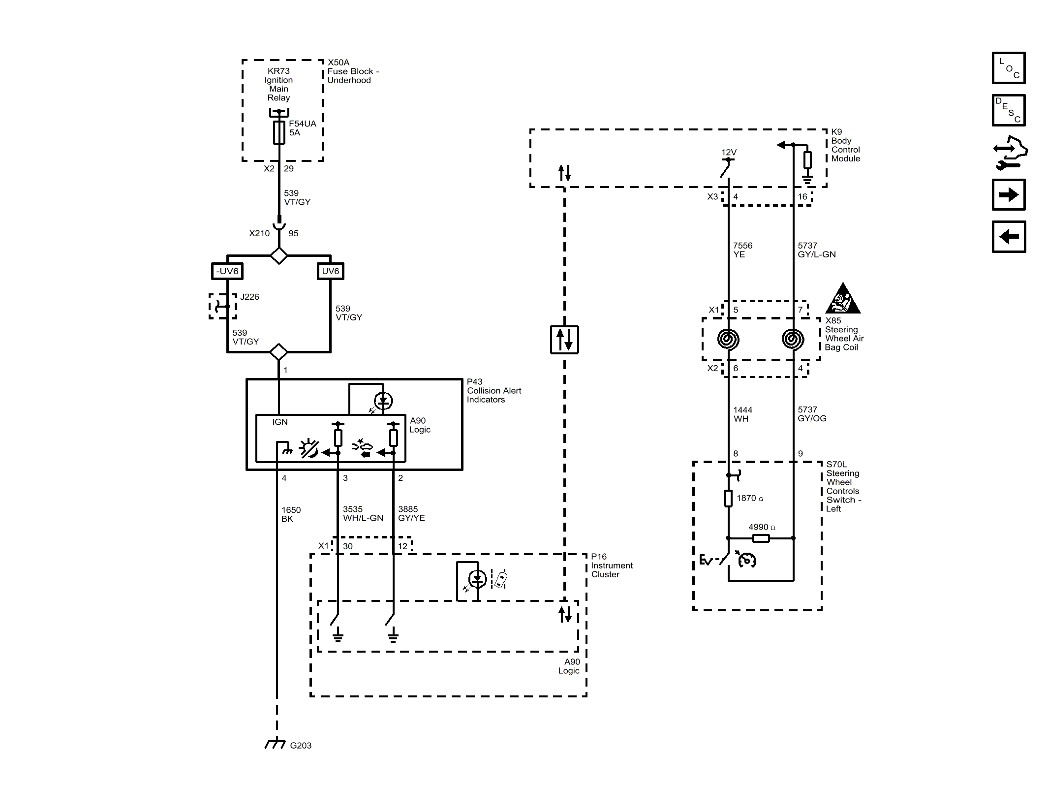
Forward Collision Alert (UEU)

Fig 1: Forward Collision Alert (UEU)
GM4454609Courtesy of GENERAL MOTORS COMPANY