LEMON Manuals: Even more car manuals for everyone
Home >> Cadillac >> 2017 >> CT6 Plug-In >> Repair and Diagnosis (Single Page) >> Accessories & Equipment >> Entertainment Systems >> Cellular System, Entertainment System, And Navigation System - Schematic Wiring Diagrams >> Schematic Wiring Diagrams >> Radio/Navigation System Wiring Schematics >> Media Disc Player Power, Ground and Serial Data (WCN)

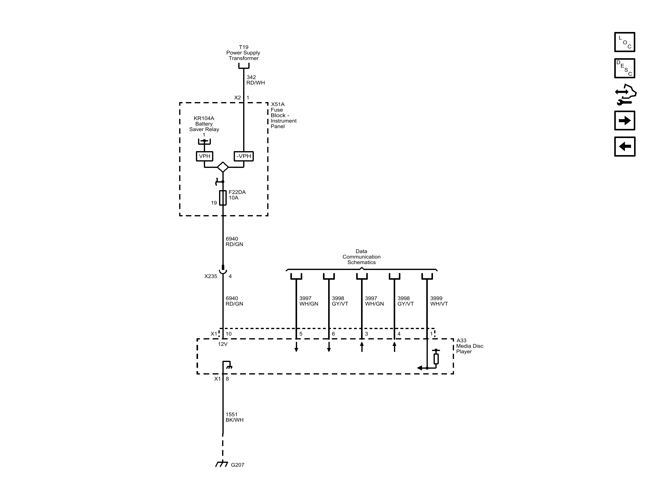
Media Disc Player Power, Ground and Serial Data (WCN)

Fig 1: Media Disc Player Power, Ground and Serial Data (WCN)
GM4489713Courtesy of GENERAL MOTORS COMPANY