LEMON Manuals: Even more car manuals for everyone
Home >> Cadillac >> 2016 >> ELR >> Repair and Diagnosis (Single Page) >> Accessories & Equipment >> Infotainment >> Cellular System, Entertainment System, And Navigation System >> Schematic Wiring Diagrams >> Radio/Navigation System Wiring Schematics >> Human Machine Interface and Display Power, Ground, Serial Data and Microphone

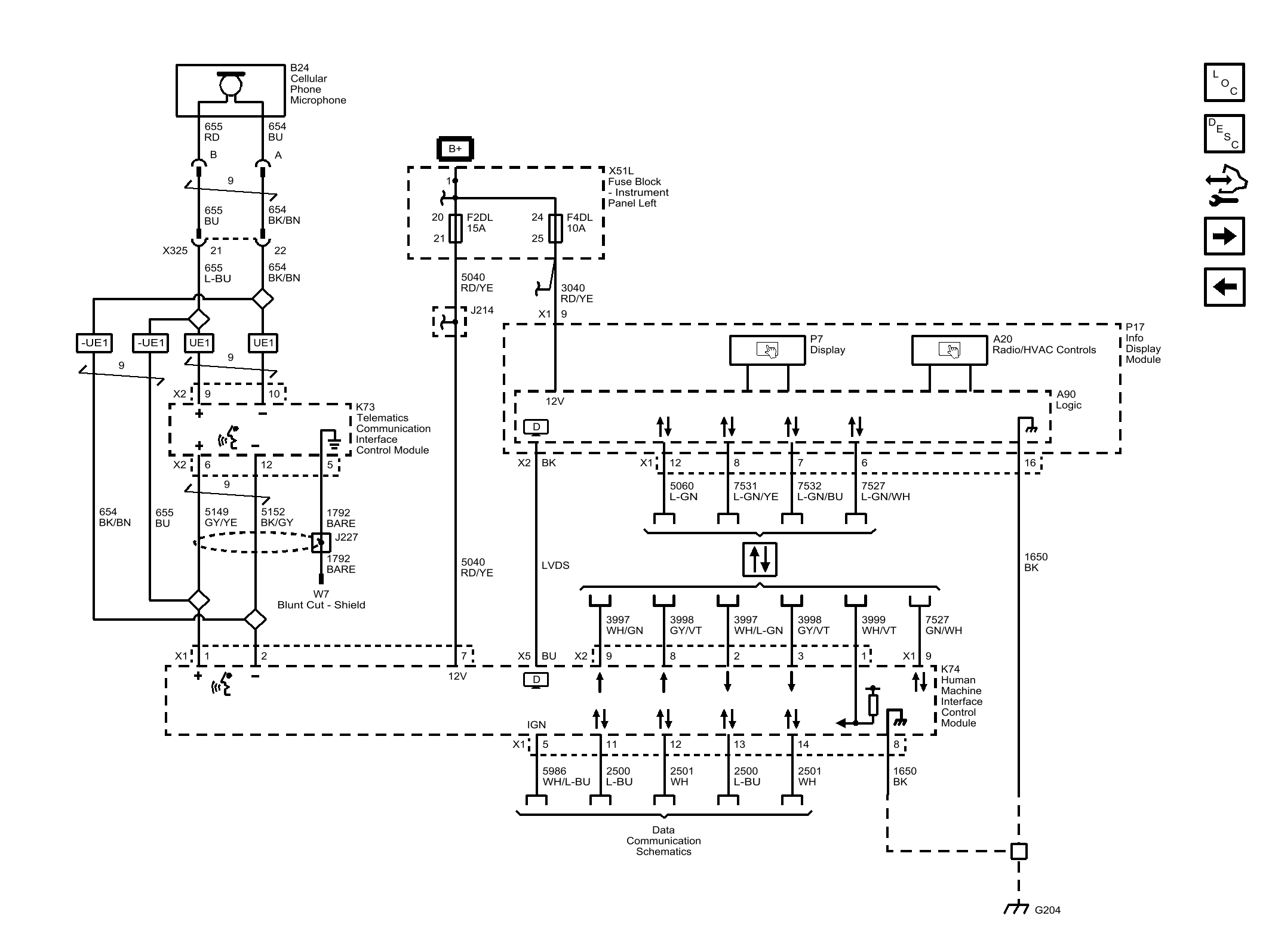
Human Machine Interface and Display Power, Ground, Serial Data and Microphone

Fig 1: Human Machine Interface and Display Power, Ground, Serial Data and Microphone
GM4040856Courtesy of GENERAL MOTORS COMPANY