LEMON Manuals: Even more car manuals for everyone
Home >> Cadillac >> 2014 >> XTS Base >> Repair and Diagnosis >> Accessories & Equipment >> Drivers Assistance Systems - ADAS >> Object Detection System And Pedestrian Protection System >> Schematic Wiring Diagrams >> Object Detection Wiring Schematics >> Collision Alert (UEU)

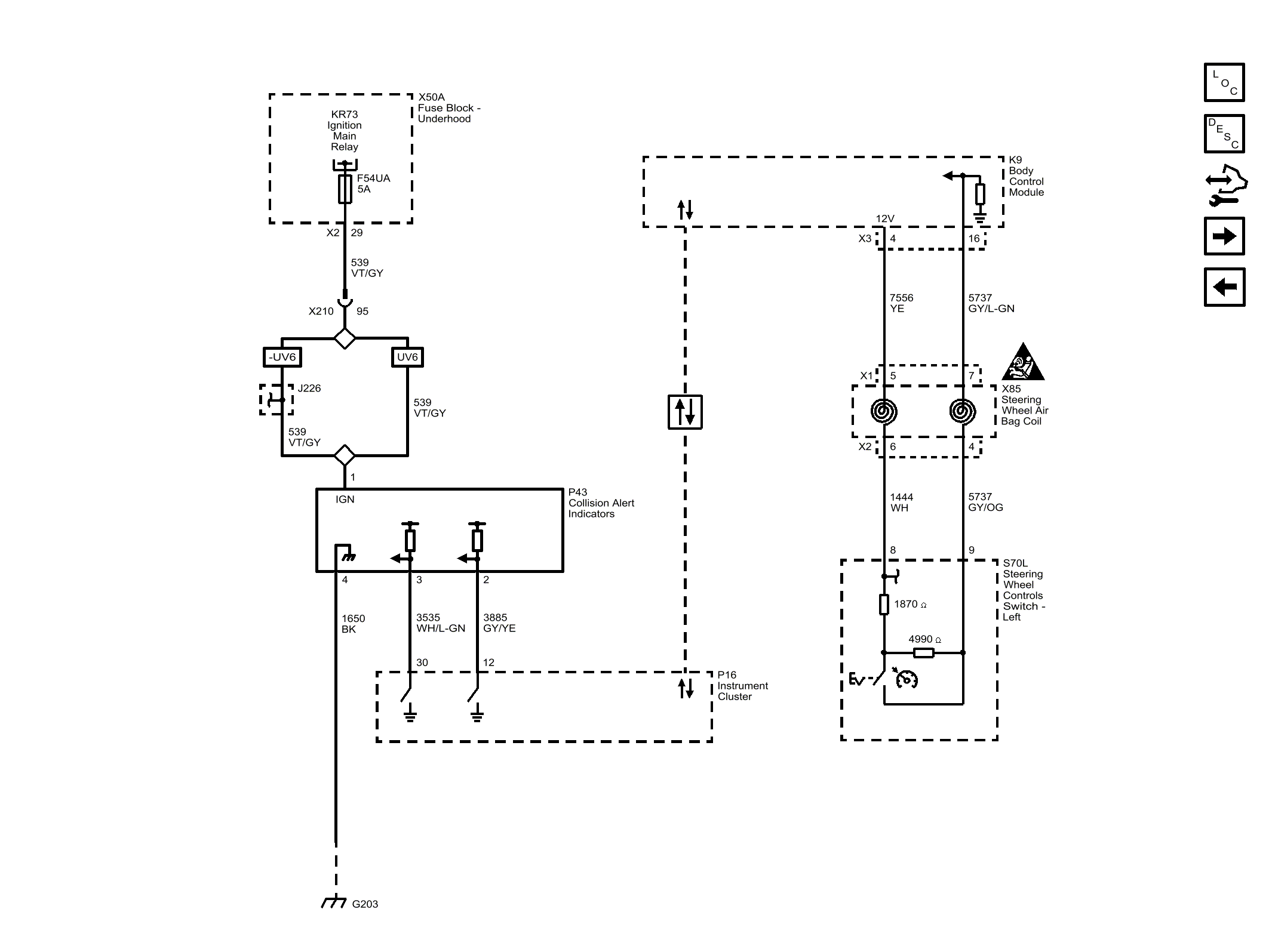
Collision Alert (UEU)

Fig 1: Collision Alert (UEU)
GM3254400Courtesy of GENERAL MOTORS COMPANY