LEMON Manuals: Even more car manuals for everyone
Home >> Cadillac >> 1995 >> Eldorado Base >> Repair and Diagnosis >> Engine Performance >> System >> Engine Controls - Tests W/Codes >> Pcm Code Charts >> Code P014, Shorted ECT Sensor Signal >> Action

Code P014, Shorted ECT Sensor Signal: Action

PCM turns on MIL and uses IAT sensor value instead of coolant sensor value for all calculations during first 10 minutes of operation; it then uses a value of 194°F (90°C). Transaxle shift adapts are maintained at current levels.

NOTE: Test numbers refer to numbers on diagnostic chart.
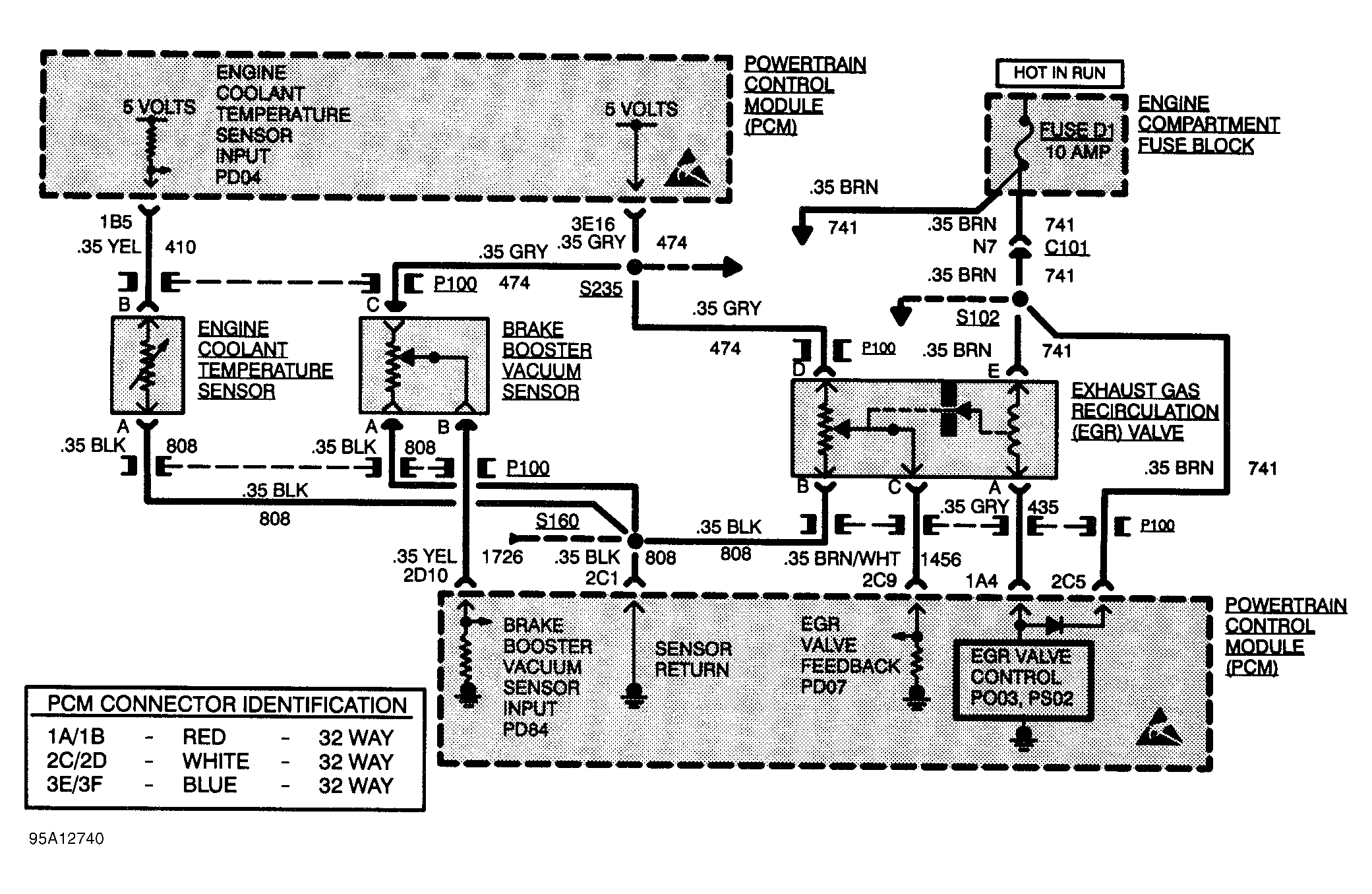
  1. With ECT sensor or wiring shorted, PCM parameter PD04 should indicate 148°C or greater. If PD04 does not indicate 148°C or greater, sensor or wiring is not shorted.
  2. Checks for shorted sensor or circuit No. 410. If parameter value stays at 147°C or greater with sensor unplugged, short is in circuit No. 410 between terminal "B" and PCM terminal 1B5.
  3. Check PCM connector. Fault is most likely at PCM connector or PCM.
Fig 1: Code P014 Schematic, Shorted ECT Sensor Signal
G95A12740Courtesy of GENERAL MOTORS CORP
Fig 2: Code P014 Diagnostic Flow Chart, Shorted ECT Sensor Signal
G94B32947Courtesy of GENERAL MOTORS CORP