LEMON Manuals: Even more car manuals for everyone
Home >> Cadillac >> 1991 >> Seville Base >> Repair and Diagnosis >> Engine Performance >> System >> Engine Controls - Tests W/Codes >> Diagnostic Tests >> BCM Code B337, Loss Of A/C-Heater Programmer Data >> Note On Intermittents

Note On Intermittents

If B337 shows as a history code, without other codes, check ignition feed, CPS ground, and data circuits intermittent faults. If other codes are stored, refer to MULTIPLE INTERMITTENT CODES.

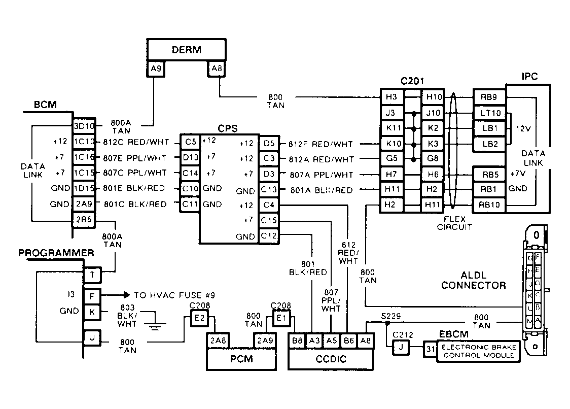
Fig 1: BCM Code B337, Schematic, Loss Of A/C-Heater Programmer Data
G91H07632
Fig 2: Flow Chart, BCM Code B337, Loss Of A/C-Heater Programmer Data
GB0022582