LEMON Manuals: Even more car manuals for everyone
Home >> Buick >> 2013 >> Verano Base >> Repair and Diagnosis >> External Pages >> Different car >> Section 98 (Cellular Systems, Entertainment Systems & Navigation Systems) >> Schematic and Routing Diagrams >> Radio/Navigation System Schematics

Radio/Navigation System Schematics

WARNING: This page is about a different car, the 2010 Pontiac G5 and 2010 Chevrolet Cobalt. However, it is still accessible from the selected car via links, so may be relevant.
Fig 1: Radio (UQ4)
GM2249244Courtesy of GENERAL MOTORS CORP.
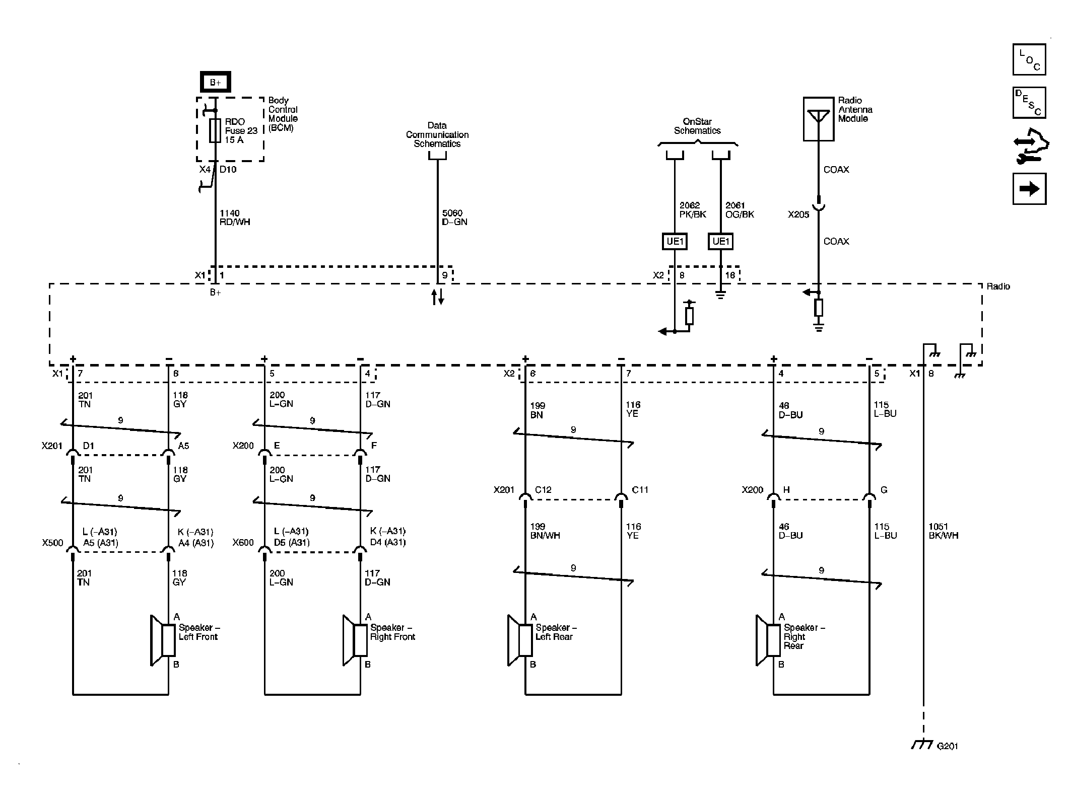
Fig 2: Power, Ground, Communication (UQ3)
GM2249247Courtesy of GENERAL MOTORS CORP.
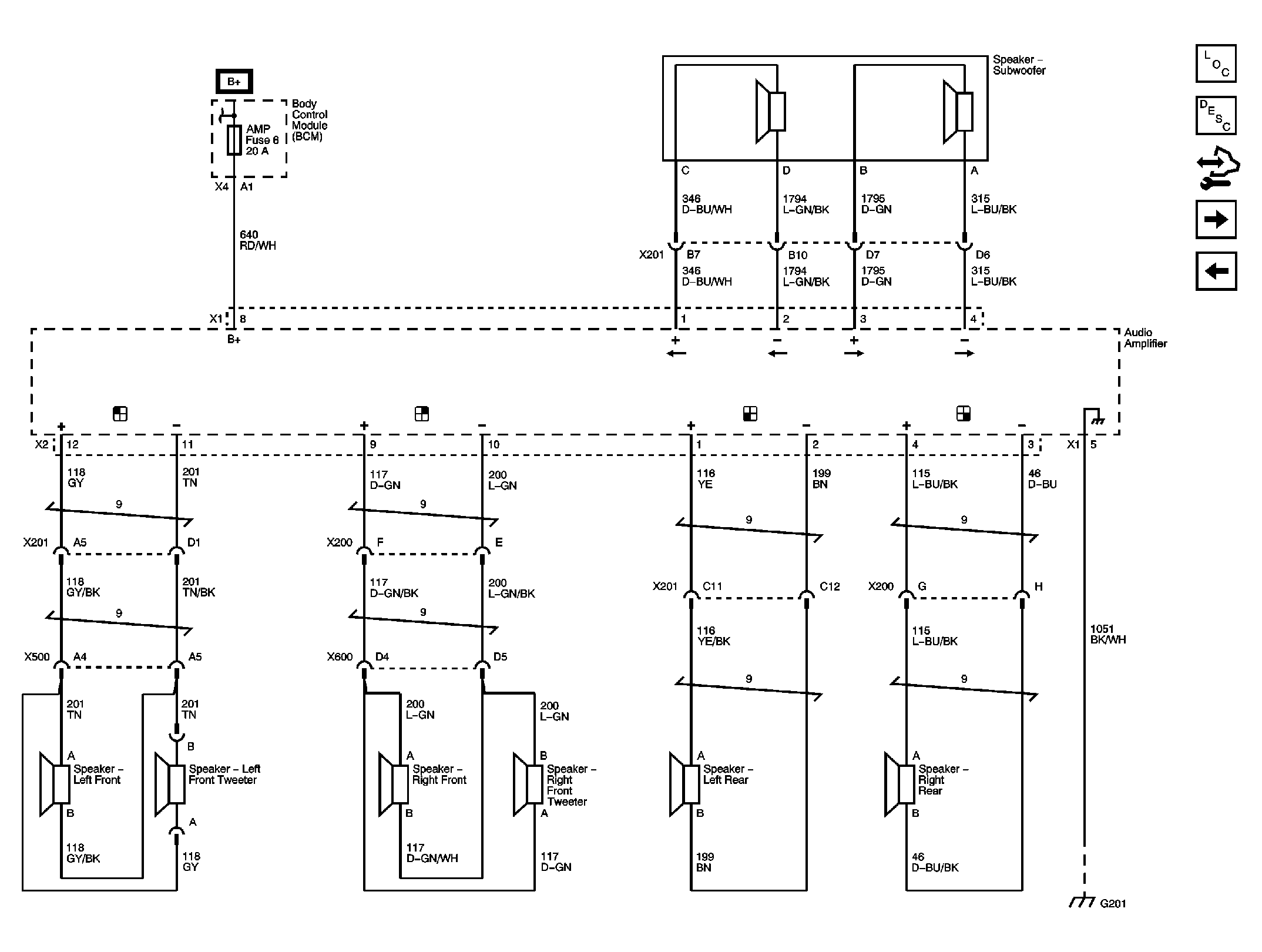
Fig 3: Amplifier, Speakers (UQ3)
GM2249251Courtesy of GENERAL MOTORS CORP.
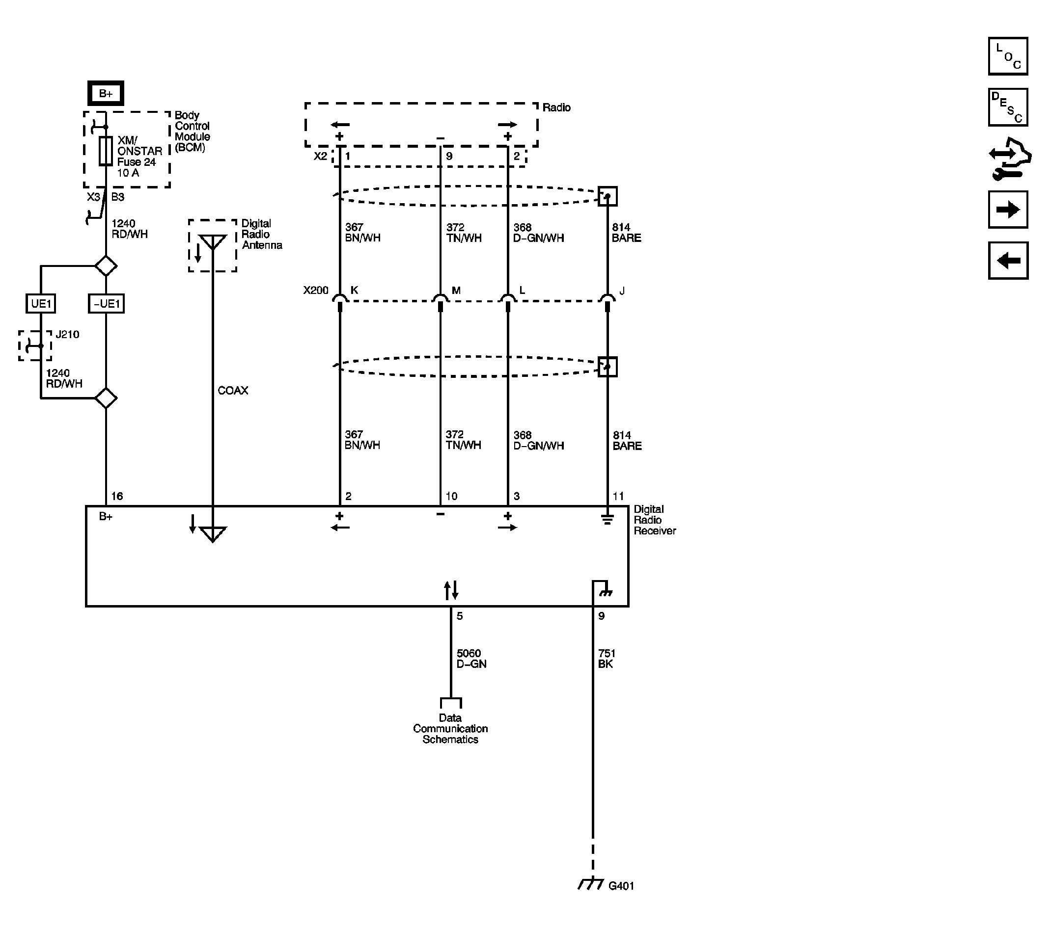
Fig 4: Digital Radio Receiver (U2K)
GM2249255Courtesy of GENERAL MOTORS CORP.
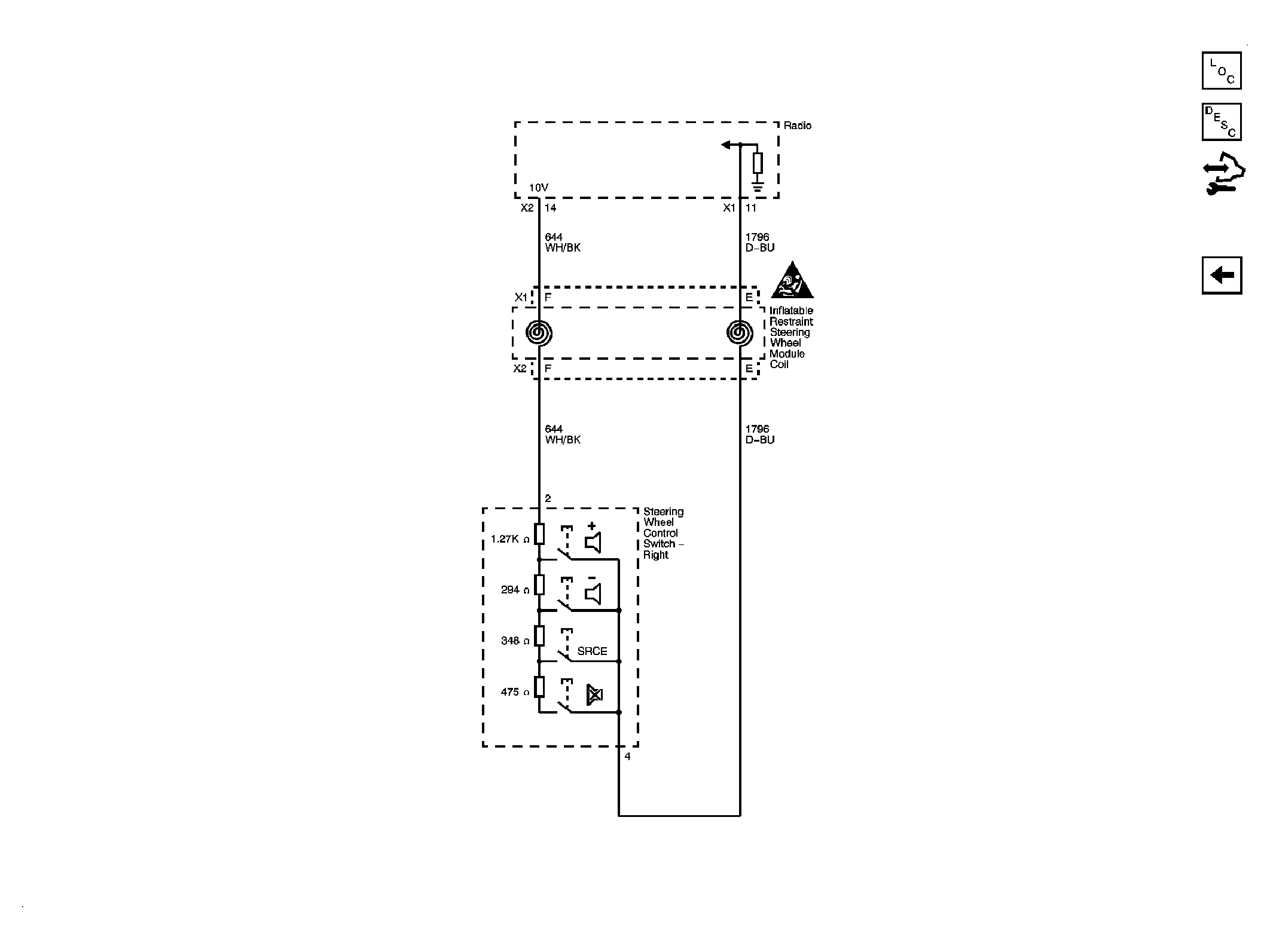
Fig 5: Redundant Radio Controls
GM2249259Courtesy of GENERAL MOTORS CORP.