LEMON Manuals: Even more car manuals for everyone
Home >> Buick >> 2013 >> LaCrosse Premium, AWD >> Repair and Diagnosis >> External Pages >> Different car >> Section 169 (Keyless Entry System And Remote Functions) >> Schematic and Routing Diagrams >> Remote Function Schematics

Remote Function Schematics

WARNING: This page is about a different car, the 2010 Buick LaCrosse. However, it is still accessible from the selected car via links, so may be relevant.
Fig 1: Module Power, Ground, Data Communication, and Controls
GM2205912Courtesy of GENERAL MOTORS CORP.
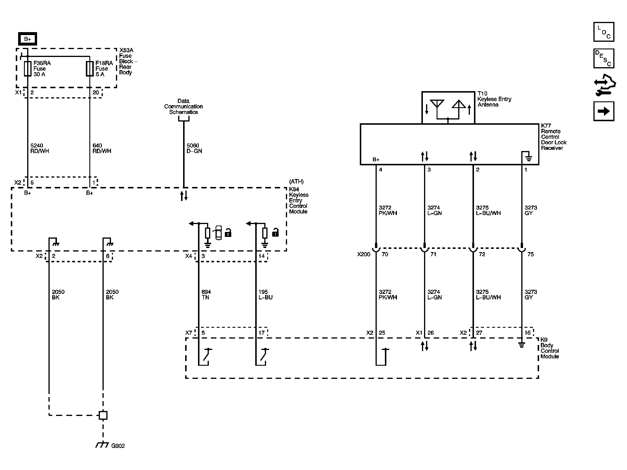
Fig 2: Passive Entry, Passive Start Antenna
GM2205924Courtesy of GENERAL MOTORS CORP.
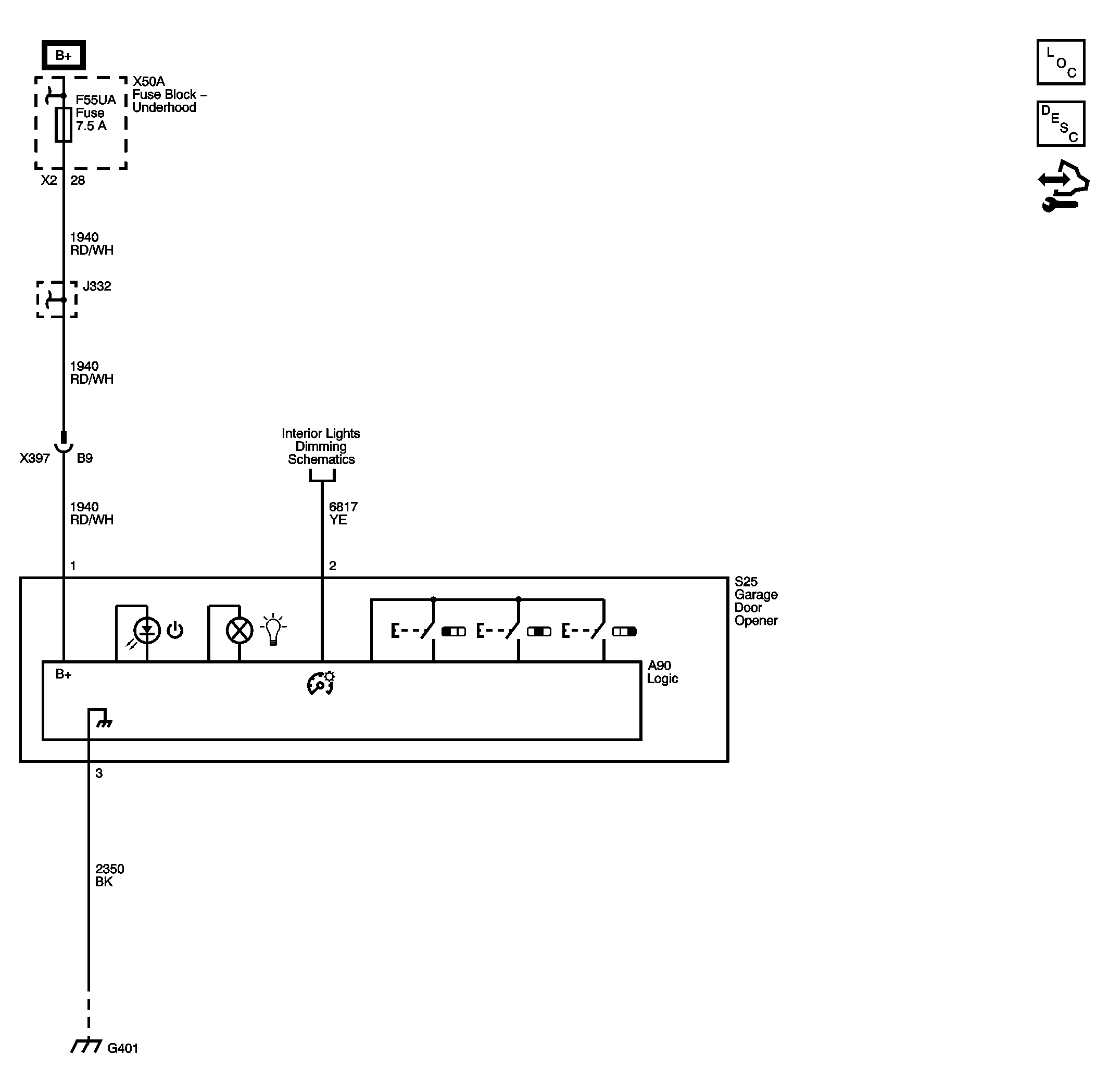
Fig 3: Garage Door Opener
GM2205807Courtesy of GENERAL MOTORS CORP.
Fig 4: References
GM2205931Courtesy of GENERAL MOTORS CORP.