LEMON Manuals: Even more car manuals for everyone
Home >> Buick >> 2013 >> Encore Base, AWD >> Repair and Diagnosis >> Electrical >> Charging Systems >> Battery, Charging System And Starting System >> Schematic and Routing Diagrams >> Starting and Charging Schematics >> Charging

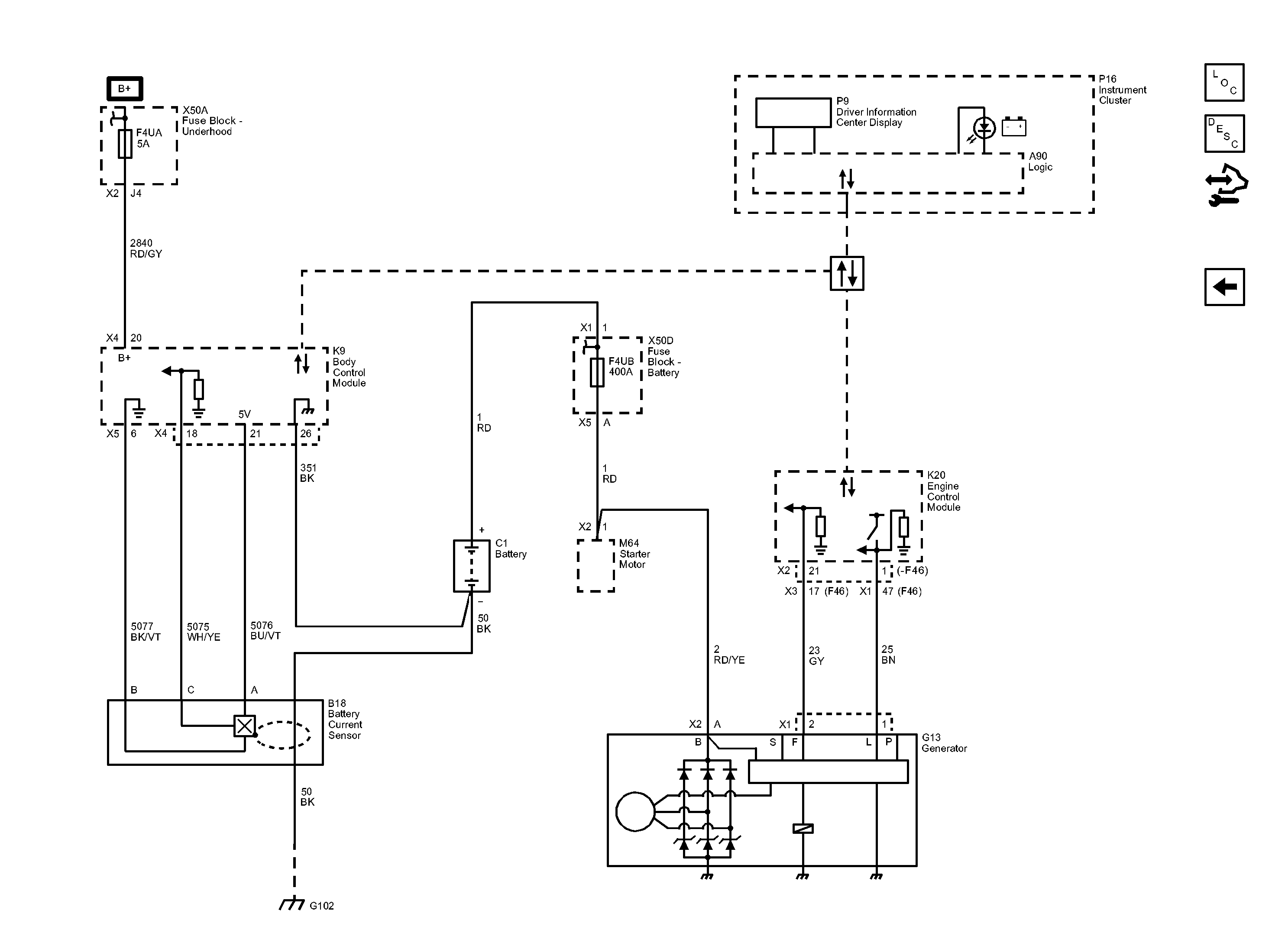
Starting and Charging Schematics: Charging

Fig 1: Charging System Wiring Schematic
GM2884978Courtesy of GENERAL MOTORS COMPANY