LEMON Manuals: Even more car manuals for everyone
Home >> Buick >> 2009 >> Lucerne Super >> Repair and Diagnosis >> Accessories & Equipment >> Collision/Avoidance >> Object Detection System >> Schematic and Routing Diagrams >> Object Detection Schematics

Object Detection Schematics

Fig 1: Rear Park Assist (UD7)
GM2081661Courtesy of GENERAL MOTORS CORP.
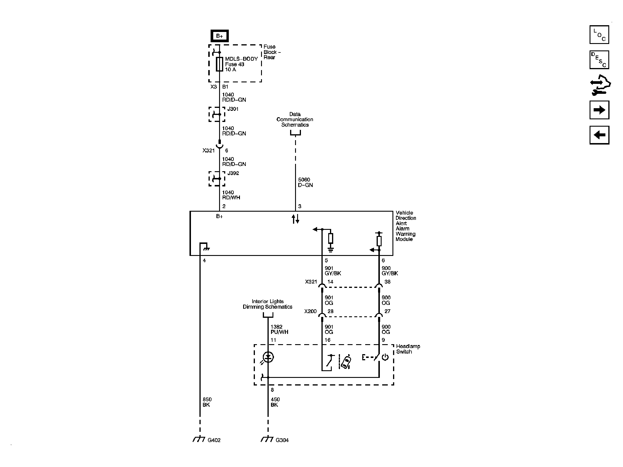
Fig 2: Lane Departure Warning (UFL)
GM2081712Courtesy of GENERAL MOTORS CORP.
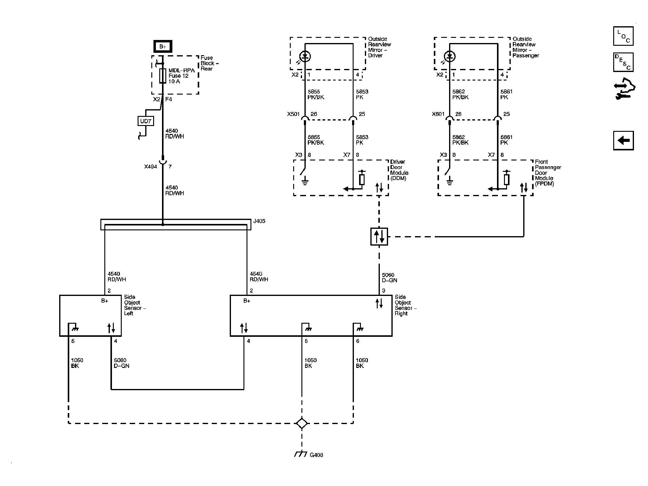
Fig 3: Side Object Detection (UFT)
GM2081732Courtesy of GENERAL MOTORS CORP.