LEMON Manuals: Even more car manuals for everyone
Home >> Buick >> 1980 >> Skyhawk Base, Standard Trans >> Repair and Diagnosis >> Engine Performance >> Ignition System >> Electronic Spark Control & Electronic Module Retard Ignition System >> Operation

Electronic Spark Control & Electronic Module Retard Ignition System: Operation

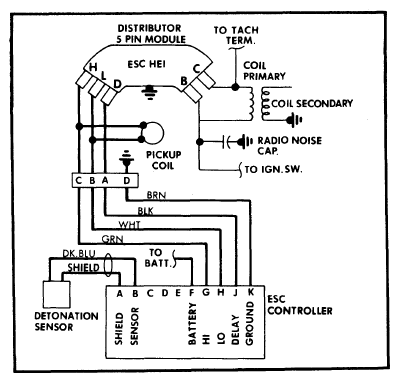
The ESC system uses a detonation sensor to automatically retard ignition timing during periods of engine operation when detonation occurs. The intake manifold transmits vibrations caused by detonation. The sensor detects the presence and intensity of detonation and feeds this information to the ESC controller. The controller evaluates the sensor signal and sends a command signal to the distributor to adjust timing. The HEI distributor has a modified electronic module which responds to signals from the controller. The ESC can send signals to the distributor to retard ignition timing up to 13-17° to minimize detonation.

The EMR system retards ignition timing 10° under certain conditions. On Federal Oldsmobile vehicles with the following engines, 260" VIN F, 307" VIN Y and 350" VIN R, ignition timing is retarded 10° when engine temperature is below 120°F. This system is controlled by the EMR vacuum switch. On vehicles with the C4 emission system, ignition timing is retarded 10° when engine coolant is between 66°F and 130°F, throttle opening is below 45° and engine speed is above 400 RPM. At all other times the EMR module operates like a standard HEI module.

Fig 1: General Motors Electronic Spark Control Wiring Schematic (Without Turbocharger)
G09343326Courtesy of GENERAL MOTORS COMPANY
Fig 2: General Motors Electronic Spark Control Wiring Schematic (With Turbocharger)
G09343327Courtesy of GENERAL MOTORS COMPANY
Fig 3: General Motors Electronic Module Retard Wiring Schematic
G09343328Courtesy of GENERAL MOTORS COMPANY