LEMON Manuals: Even more car manuals for everyone
Home >> BMW >> 1987 >> 535is Standard >> Repair and Diagnosis >> Engine Performance >> System >> MOTRONIC CEC System >> Description

MOTRONIC CEC System: Description

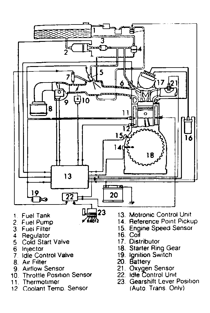
The Motronic Emission Control System is an microprocessor that controls air/fuel mixture and exhaust emissions by adjusting fuel injection and ignition timing.

The Motronic Control Unit (MCU) is the microprocessor in which sensor inputs are received and processed. Based on the sensor inputs, MCU will send the correct output signals to adjust injector pulses and ignition timing. Various engine sensors supply the MCU with operating information. These include; airflow, air temperature, throttle position, coolant temperature, engine speed, crankshaft position and oxygen (O2) sensor.

The MCU is located behind the speaker in the right kick panel of 635CSi, 735i and L7 models and inside (above) the glove compartment of the 528e and 535i.

Fig 1: Motronic Emission Control System Schematic
G61301Courtesy of BMW OF NORTH AMERICA.