LEMON Manuals: Even more car manuals for everyone
Home >> Audi >> 1983 >> 5000 Base >> Repair and Diagnosis >> Engine Performance >> System >> Fuel Injection System - Diesel >> Description

Fuel Injection System - Diesel: Description

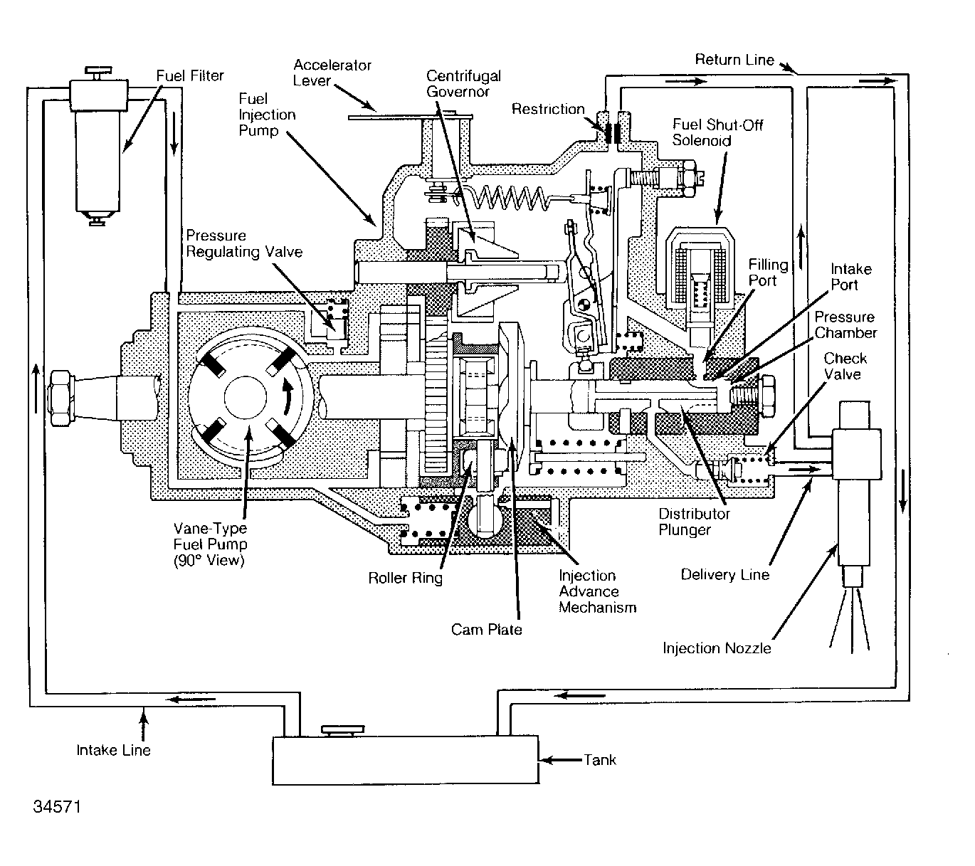
Diesel fuel injection systems consist of the fuel tank, fuel filter, distributor-type injection pump, glow plugs, throttling pintle injection nozzles, and a centrifugal governor. See Figure .

A vane-type fuel pump, built into injection pump, supplies fuel from tank to fuel filter and then to injection pump. Injection pump supplies fuel to nozzles under high pressure, according to firing order (1-3-4-2 on 4 cylinder engines and 1-2-4-5-3 on 5 cylinder engines). Excess fuel is returned to fuel tank by return lines.