DTC Advanced Diagnostics: P023D (2.0L Engine)
DTC P023D: Turbocharger Boost Sensor/Manifold Absolute Pressure (MAP) Sensor Incorrect Correlation
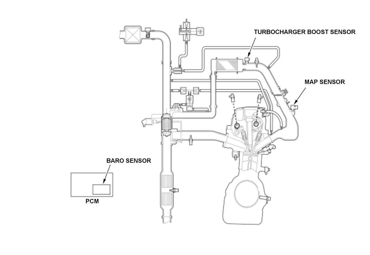
General Description
The barometric pressure (BARO) sensor, the manifold absolute pressure (MAP) sensor, and the turbocharger boost sensor are equipped to the vehicle to detect air pressure conditions to the engine. The BARO sensor value and the turbocharger boost sensor value shows similar value at range "A" such as in idle conditions, and the turbocharger boost sensor value and MAP sensor value shows similar value at range "B" such as in high throttle position.
Malfunction determinations are done by the powertrain control module (PCM) in two ranges by comparing the pressure sensor values.
- At range "A": BARO sensor or turbocharger boost sensor is abnormal if the difference of the two pressure sensor values are specified or more (P00CF)
- At range "B": Turbocharger boost sensor or MAP sensor is abnormal if the difference of the two pressure sensor values are specified or more (P023D)
- Range "A" determined as abnormal and range "B" determined as normal: BARO sensor abnormal (P0069)
- Both ranges "A" and "B" determined as abnormal: Turbocharger boost sensor abnormal (P0236)
- Turbocharger boost sensor or MAP sensor values do not change when throttle position is transited from ranges "A" to "B": Determined as turbocharger boost sensor output stuck (P0236) or MAP sensor output stuck (P2073 or P2074)
Monitor Execution, Sequence, Duration, DTC Type
| Execution | Once per driving cycle |
| Sequence | None |
| Duration | 3.6 seconds or more |
| DTC Type | Two drive cycles, MIL on |
Enable Conditions
| Condition | Minimum | Maximum | |
|---|---|---|---|
| Engine speed [Engine Speed] | 1, 700 rpm | - | |
| Throttle position | 2, 000 rpm | 31.0 deg. | - |
| 4, 000 rpm | 45.0 deg. | - | |
[ ]: HDS Parameter
Malfunction Threshold
Either of these condition is met:
- The difference between the MAP sensor value and the turbocharger boost sensor value is 30 kPa (220 mmHg, 8.7 inHg) to 30 kPa (225 mmHg, 8.9 inHg) or more* (the MAP sensor is low or the turbocharger boost sensor is high).
- The difference between the MAP sensor value and the turbocharger boost sensor value is -24 kPa (-175 mmHg, -6.9 inHg) to -24 kPa (-180 mmHg, -7.1 inHg) or less* (the MAP sensor is high or the turbocharger boost sensor is low).
*: Threshold value changes depending on throttle position.
Possible Cause
- MAP sensor output range/performance problem
- Turbocharger boost sensor output range/performance problem
Confirmation Procedure
Operating Condition
- Start the engine. Hold the engine speed [Engine Speed] at 3, 000 rpm without load (in P or N) until the radiator fan comes on.
- Let the engine idle for at least 7.1 seconds.
- Drive the vehicle at engine speed [Engine Speed] 1, 700 rpm or more with throttle position 45 deg. or more for at least 3.6 seconds.
- Drive the vehicle in this manner only if the traffic regulations and ambient conditions allow.
Diagnosis Details
Conditions for setting the DTC
When a malfunction is detected during the first drive cycle, a Pending DTC is stored in the PCM memory. If the malfunction returns in the next (second) drive cycle, the MIL comes on and a Confirmed DTC, the freeze data, and the on-board snapshot are stored.
Conditions for clearing the DTC
The MIL is cleared if the malfunction does not return in three consecutive trips in which the diagnostic runs. The MIL, the Pending DTC, the Confirmed DTC, the freeze data, and the on-board snapshot can be cleared with the scan tool clear command.