PGM-FI System Description (3.0L Engine)
For locations of each component on the vehicle, refer to the Component Location Index - Refer to: Fuel and Emissions Systems Component Location Index(Mexico models) or Fuel and Emissions Systems Component Location Index(Mexico models) .
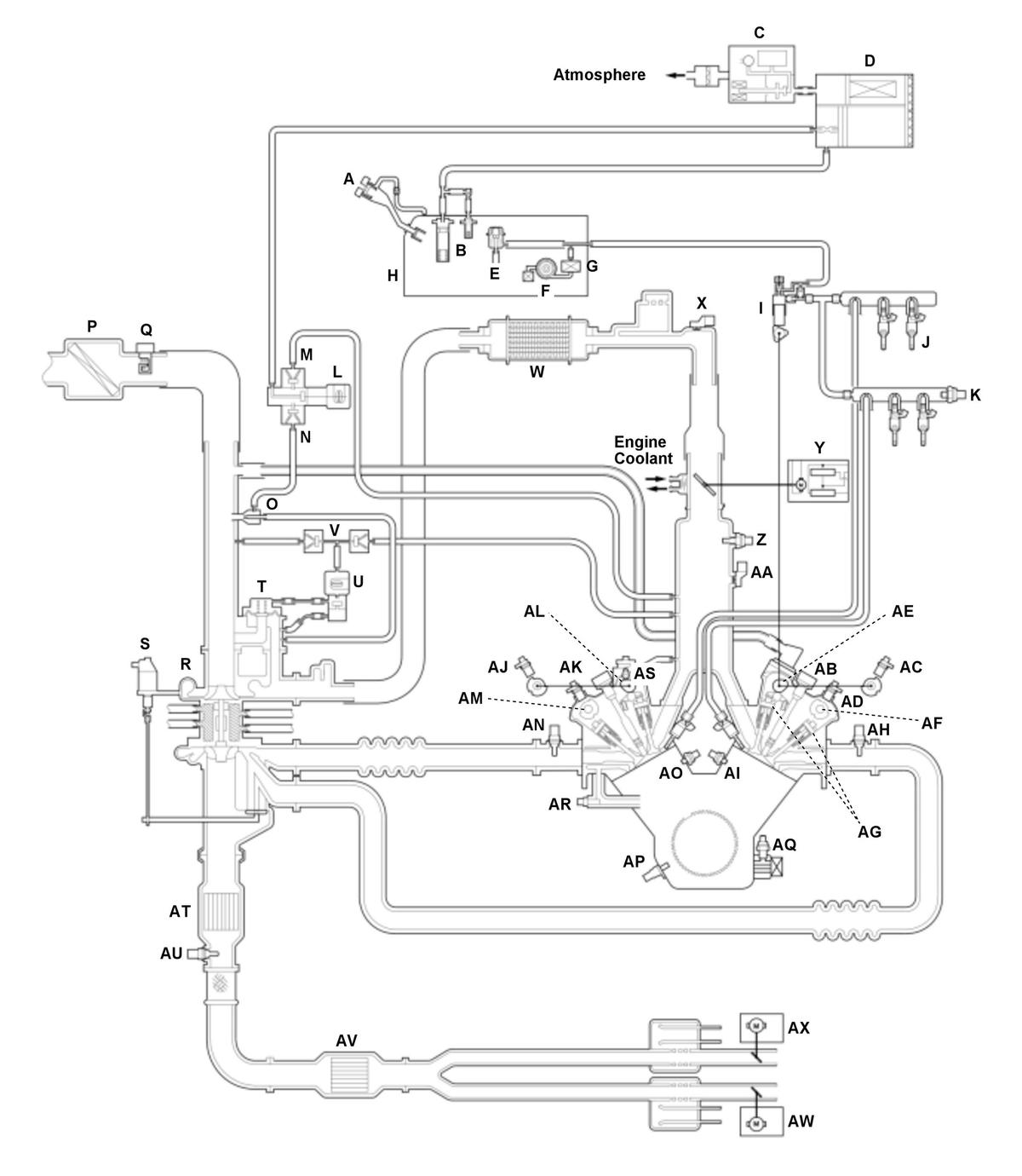
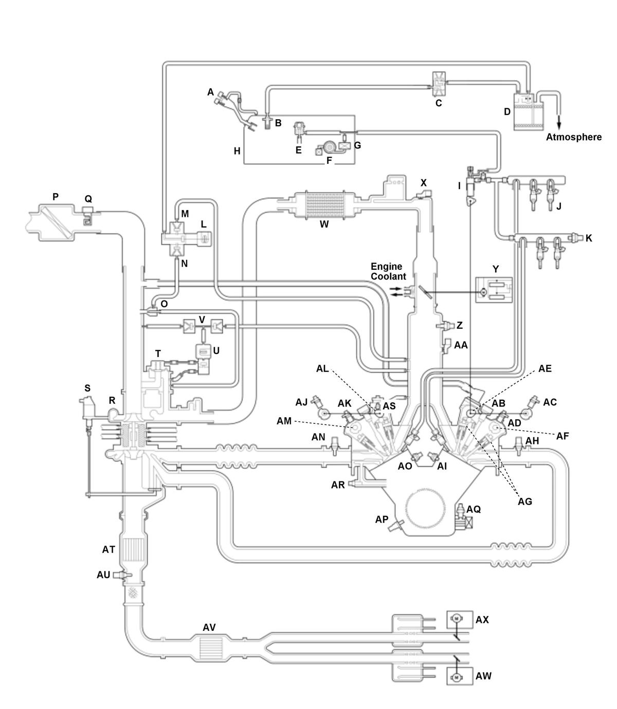
Components
USA and Canada models
| A | MIS-FUEL INHIBIT DEVICE | Z | IAT SENSOR 2 |
| B | FUEL TANK VAPOR CONTROL VALVE | AA | MAP SENSOR |
| C | EVAP LEAK CHECK MODULE | AB | IGNITION COIL |
| D | EVAP CANISTER | AC | CMP SENSOR A (BANK 1) |
| E | FUEL PRESSURE REGULATOR | AD | CMP SENSOR B (BANK 1) |
| F | FUEL PUMP | AE | VTC OIL CONTROL SOLENOID VALVE A (BANK 1) |
| G | FUEL FILTER | AF | VTC OIL CONTROL SOLENOID VALVE B (BANK 1) |
| H | FUEL TANK | AG | ROCKER ARM OIL CONTROL VALVE |
| I | HIGH PRESSURE FUEL PUMP | AH | REAR A/F SENSOR (BANK 1, SENSOR 1) |
| J | FUEL INJECTOR | AI | KNOCK SENSOR 1 (BANK 1) |
| K | FUEL RAIL PRESSURE SENSOR | AJ | CMP SENSOR A (BANK 2) |
| L | EVAP CANISTER PURGE VALVE | AK | CMP SENSOR B (BANK 2) |
| M | NON-RETURN VALVE A | AL | VTC OIL CONTROL SOLENOID VALVE A (BANK 2) |
| N | NON-RETURN VALVE B | AM | VTC OIL CONTROL SOLENOID VALVE B (BANK 2) |
| O | EVAP CANISTER PURGE NOZZLE | AN | FRONT A/F SENSOR (BANK 2, SENSOR 1) |
| P | AIR CLEANER | AO | KNOCK SENSOR 2 (BANK 2) |
| Q | MAF SENSOR/IAT SENSOR 1 | AP | CKP SENSOR |
| R | TURBOCHARGER | AQ | ENGINE OIL PRESSURE SENSOR |
| S | TURBOCHARGER WASTEGATE CONTROL ACTUATOR | AR | ECT SENSOR 1 |
| T | TURBOCHARGER BYPASS CONTROL VALVE | AS | PCV VALVE |
| U | TURBOCHARGER BYPASS CONTROL SOLENOID VALVE | AT | TWC |
| V | TURBOCHARGER BYPASS CONTROL CHECK VALVE | AU | SECONDARY HO2S (SENSOR 2) |
| W | INTERCOOLER | AV | UNDER-FLOOR TWC |
| X | TURBOCHARGER BOOST SENSOR | AW | LEFT ACTIVE EXHAUST VALVE ACTUATOR |
| Y | THROTTLE BODY | AX | RIGHT ACTIVE EXHAUST VALVE ACTUATOR |
Mexico models
| A | MIS-FUEL INHIBIT DEVICE | Z | IAT SENSOR 2 |
| B | FUEL TANK VAPOR CONTROL VALVE | AA | MAP SENSOR |
| C | EVAP TWO WAY VALVE | AB | IGNITION COIL |
| D | EVAP CANISTER | AC | CMP SENSOR A (BANK 1) |
| E | FUEL PRESSURE REGULATOR | AD | CMP SENSOR B (BANK 1) |
| F | FUEL PUMP | AE | VTC OIL CONTROL SOLENOID VALVE A (BANK 1) |
| G | FUEL FILTER | AF | VTC OIL CONTROL SOLENOID VALVE B (BANK 1) |
| H | FUEL TANK | AG | ROCKER ARM OIL CONTROL VALVE |
| I | HIGH PRESSURE FUEL PUMP | AH | REAR A/F SENSOR (BANK 1, SENSOR 1) |
| J | FUEL INJECTOR | AI | KNOCK SENSOR 1 (BANK 1) |
| K | FUEL RAIL PRESSURE SENSOR | AJ | CMP SENSOR A (BANK 2) |
| L | EVAP CANISTER PURGE VALVE | AK | CMP SENSOR B (BANK 2) |
| M | NON-RETURN VALVE A | AL | VTC OIL CONTROL SOLENOID VALVE A (BANK 2) |
| N | NON-RETURN VALVE B | AM | VTC OIL CONTROL SOLENOID VALVE B (BANK 2) |
| O | EVAP CANISTER PURGE NOZZLE | AN | FRONT A/F SENSOR (BANK 2, SENSOR 1) |
| P | AIR CLEANER | AO | KNOCK SENSOR 2 (BANK 2) |
| Q | MAF SENSOR/IAT SENSOR 1 | AP | CKP SENSOR |
| R | TURBOCHARGER | AQ | ENGINE OIL PRESSURE SENSOR |
| S | TURBOCHARGER WASTEGATE CONTROL ACTUATOR | AR | ECT SENSOR 1 |
| T | TURBOCHARGER BYPASS CONTROL VALVE | AS | PCV VALVE |
| U | TURBOCHARGER BYPASS CONTROL SOLENOID VALVE | AT | TWC |
| V | TURBOCHARGER BYPASS CONTROL CHECK VALVE | AU | SECONDARY HO2S (SENSOR 2) |
| W | INTERCOOLER | AV | UNDER-FLOOR TWC |
| X | TURBOCHARGER BOOST SENSOR | AW | LEFT ACTIVE EXHAUST VALVE ACTUATOR |
| Y | THROTTLE BODY | AX | RIGHT ACTIVE EXHAUST VALVE ACTUATOR |
Electronic Control
The powertrain control module (PCM) consists of a CPU memory (storage unit) and inputs/outputs that control the fuel injection, injection timing, and electronic throttle control system (ETCS).
Fail-Safe Function
When a malfunction occurs in the signal from a sensor or from another control unit, the PCM ignores that signal and substitutes a pre-programmed value that allows the engine to continue running. This causes a Confirmed DTC to be stored and the MIL to come on.
Updated Function
The PCM has a rewritable ROM. The ROM can acquire the latest software version.
MIL Indicator Check
When the vehicle is turned to the ON mode, the PCM turns on the MIL via the F-CAN circuit for about 15 to 20 seconds to check the indicator condition.
Self Shut Down (SSD) Mode
After the vehicle is turned to the OFF (LOCK) mode, the PCM stays on for up to an hour. If a PCM connector is disconnected during this time, the PCM may be damaged. To cancel the SSD, jump the SCS line with the HDS after the vehicle is turned to the OFF (LOCK) mode.
Two Drive Cycle Detection Method
The DTCs are detected with the one or two-drive cycle method in the PCM. Specific DTCs which are considered as a non-intermittent failure apply the two-drive cycle method.When a malfunction occurs in the signal from a sensor or from another control unit in the first drive cycle, the PCM stores a pending DTC. The MIL does not come on at this time. If the failure continues in the second drive cycle, the PCM stores a confirmed DTC and turns on the MIL.
Injection Control
Fuel injection controls include fuel injection amount control, fuel cut control, and fuel pump control. Adaptive PGM-FI (programmed-fuel injection) technology enables accurate fuel controls, which contributes to increasing engine power and decreasing fuel consumption.
Fuel Injection
The fuel injection is determined by adding correction values to a basic injection. The powertrain control module (PCM) controls the amount of fuel injection by the length of time the injector is energized.
Fuel Injection Timing
The fuel injection timing is determined by the PCM, which calculates the injection time for each cylinder based on the signals from the crankshaft position (CKP) sensor and camshaft position (CMP) sensor A. The PCM then controls the time to energize the injector. Therefore, the fuel injection control will vary depending on the state of the vehicle.
A/F Sensor/HO2S Feedback Air/Fuel Ratio Control
Air fuel ratio control is a part of fuel injection control and is compromised of:
- Calculating basic injection amount from intake air flow amount and engine speed
- Calculating air fuel ratio correction value from the oxygen density in the exhaust gas and reflecting the calculated values to the injection amount
Air fuel ratio control stops feedback under the following conditions in order to maintain operational performance and catalytic protection.
- When starting the engine or during fuel increase after the engine is started
- While the engine coolant is cold
- During fuel increase under high load
- During fuel increase at high engine speed
- During fuel cut-off at deceleration
Ignition Timing Control
The powertrain control module (PCM) contains the memory for basic ignition timing at various engine speeds and manifold absolute pressures. It also adjusts the timing according to engine coolant temperature and intake air temperature.
Fuel Cut-off Control
Recovery engine speed from fuel cut-off during deceleration
After warming up, during deceleration with the throttle valve slightly opened from the fully closed position, the powertrain control module (PCM) stops the fuel injection when the engine speed is over the specified value to improve fuel efficiency.
Fuel cut-off at high engine speed
To prevent the engine from damage, the PCM stops the fuel injection when the engine speed is in the limited area (red zone). PCM stops fuel injection while vehicle is driven and while at a stop.
| When the vehicle is being driven | When the vehicle is stopped | |
|---|---|---|
| Fuel cut-off at high engine speed* | 6, 300 rpm | 5, 900 rpm |
*: The fuel cut engine speed may change according to other system requirements.
Fuel cut-off at high speed driving
PCM stops fuel injection when the vehicle speed is at or over than the listed in the following chart.
| High speed driving | |
|---|---|
| Fuel cut-off at high speed driving | 155 mph (250 km/h) and over |
Active Exhaust System
Each muffler has two exhaust passages, and an active exhaust valve is installed to the exhaust passage on one side. The appropriate exhaust passage is selected according to the Dynamic mode and driving condition to change the flow of exhaust gas, which causes the engine output and exhaust sound to change. The PCM controls the active exhaust valve actuator to open and close the active exhaust valve. The active exhaust valve may not operate temporarily due to freezing when ambient temperatures are low.
Burble Pop Sound
During deceleration, a burble pop sound from the exhaust pipe will be generated by retarding the ignition timing when the following conditions are met within the specified time.
- The accelerator pedal is released
- Engine speed above specified value
- Engine load below specified value