LEMON Manuals: Even more car manuals for everyone
Home >> Acura >> 2009 >> TSX Automatic >> Repair and Diagnosis >> Body & Frame >> Seats >> Driver Position Memory System (DPMS) (4-CYL) >> Circuit Diagram

Circuit Diagram

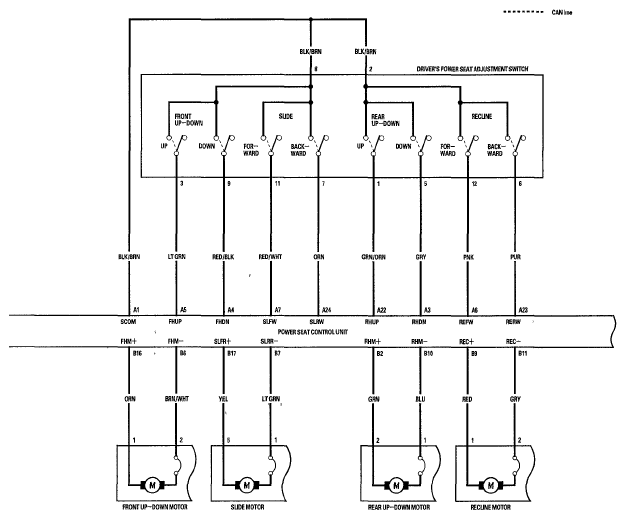
Fig 1: Driver Position Memory System - Circuit Diagram (1 Of 4)
G05995194Courtesy of AMERICAN HONDA MOTOR CO., INC.
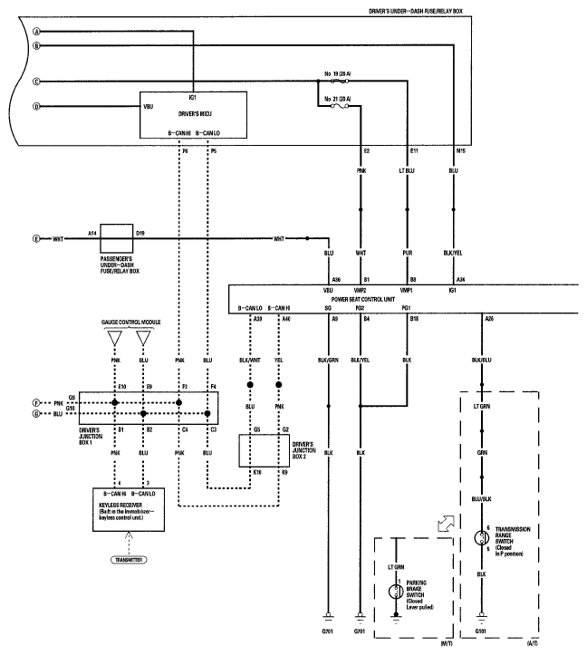
Fig 2: Driver Position Memory System - Circuit Diagram (2 Of 4)
G05995195Courtesy of AMERICAN HONDA MOTOR CO., INC.
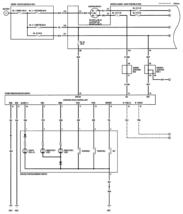
Fig 3: Driver Position Memory System - Circuit Diagram (3 Of 4)
G05995196Courtesy of AMERICAN HONDA MOTOR CO., INC.
Fig 4: Driver Position Memory System - Circuit Diagram (4 Of 4)
G05995197Courtesy of AMERICAN HONDA MOTOR CO., INC.