LEMON Manuals: Even more car manuals for everyone
Home >> Acura >> 2009 >> CSX Base, Standard >> Repair and Diagnosis >> Engine Performance >> System >> Fuel And Emissions Systems >> System Description >> VTEC/VTC >> System Diagram

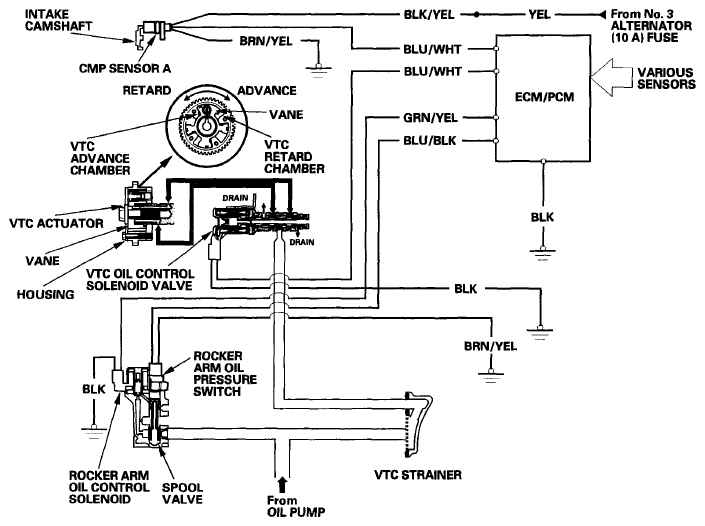
System Diagram

Fig 1: VTEC/VTC System Diagram
G06265773