LEMON Manuals: Even more car manuals for everyone
Home >> Acura >> 2007 >> RL >> Repair and Diagnosis >> Engine Performance >> System >> Advanced Diagnostics >> DTC P0685: Powertrain Control Module (PCM) Power Control Circuit Malfunction (Power Control Circuit) >> Notes

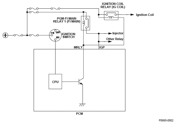
DTC P0685: Powertrain Control Module (PCM) Power Control Circuit Malfunction (Power Control Circuit): Notes

Fig 1: Powertrain Control Module Power Control Circuit Diagram
G04822932