LEMON Manuals: Even more car manuals for everyone
Home >> Acura >> 2000 >> Integra GS-R, 4D Sedan >> Repair and Diagnosis >> Engine Performance >> System >> Engine Controls - System & Component Testing >> Air Induction Systems >> Intake Air By-Pass (IAB) System >> IAB System Inspection (3.5RL)

IAB System Inspection (3.5RL)

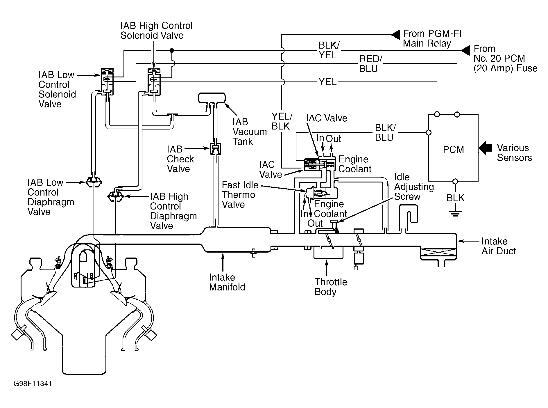
  1. IAB control solenoid valves are located at center rear of engine. See Figure. IAB high and low control diaphragm valves are located at rear of engine. Ensure IAB valve shafts move smoothly and do not bind or stick. If necessary, clean linkage and shafts.
  2. Start engine and allow to idle. Remove vacuum hose No. 2 from IAB low control diaphragm. See Fig 1. Connect vacuum gauge to hose. If vacuum is present, go to step  7. If vacuum is not present, go to next step.
  3. Disconnect vacuum hose No. 4 at IAB low control solenoid valve. See Fig 1. Connect vacuum gauge to hose and check for vacuum. With engine at idle, if vacuum is present, go to next step. If vacuum is not present, check for a blockage or vacuum leak between IAB vacuum tank and intake manifold. Repair as necessary and recheck.
  4. Turn ignition off. Disconnect IAB control solenoid valve assembly 6-pin connector. Start engine and allow to idle. On all models, measure voltage between IAB control solenoid valve assembly connector Black/Yellow wire and Red/Blue wire terminals. If battery voltage is present, replace IAB low control solenoid valve. If voltage is not present, go to next step.
  5. Measure voltage between ground and IAB control solenoid valve assembly connector Black/Yellow wire terminal. If battery voltage is present, go to next step. If battery voltage is not present, repair open in Black/Yellow wire between solenoid valve connector and ECU fuse No. 20 (20-amp) located in underdash fuse/relay box.
  6. Turn ignition off. Check for continuity in Red/Blue wire between ground and PCM 26-pin connector "A" terminal No. 20. See Fig 2. If continuity does not exist, repair open in Red/Blue wire. If continuity exists, substitute known good ECM from donor vehicle and recheck system performance. Cut temporary key from a non-immobilizer key blank and tape donor vehicle key to it backwards in order to deactivate immobilizer system during testing. If symptom disappears, replace ECM.
  7. With engine idling, disconnect vacuum hose No. 8 from IAB high control diaphragm. Connect vacuum gauge to hose. If vacuum is present, go to next step. If vacuum is not present, go to step  10.
  8. Increase engine speed to 3400 RPM. Check for vacuum at low control diaphragm hose No. 2. If vacuum is not present, go to next step. If vacuum is present, go to step  14.
  9. Increase engine speed to 4000 RPM. Check for vacuum at high control diaphragm hose No. 8. If vacuum is not present, system is okay. If vacuum is present, go to step  16.
  10. Disconnect vacuum hose No. 4 from IAB low control solenoid valve. See Fig 1. Connect vacuum gauge to hose and check for vacuum. With engine at idle, if vacuum is present, go to next step. If vacuum is not present, check for a blockage or vacuum leak between IAB vacuum tank and intake manifold. Repair as necessary and recheck.
  11. Turn ignition off. Disconnect IAB high control solenoid valve assembly 6-pin connector. Start engine and allow to idle. Measure voltage between IAB control solenoid valve assembly connector Black/Yellow wire and Yellow wire terminals. If battery voltage is not present, go to next step. If battery voltage is present, replace IAB high control solenoid valve.
  12. Measure voltage between ground and IAB control solenoid valve assembly connector Black/Yellow wire terminal. If battery voltage is present, go to next step. If battery voltage is not present, repair open in Black/Yellow wire between IAB solenoid valve assembly connector and ECU fuse No. 20 (20-amp).
  13. Turn ignition off. Check for continuity in Yellow wire between ground and PCM 26-pin connector terminal No. 22. See Fig 2. If continuity does not exist, repair open in Yellow wire. If continuity exists, substitute a known-good PCM, then recheck. If symptom or indication goes away, replace original PCM.
  14. Disconnect IAB high control solenoid valve assembly 6-pin connector. With engine speed at 3400 RPM, if vacuum is not present, go to next step. If vacuum is present, replace IAB low control solenoid valve.
  15. Turn ignition off. Disconnect PCM 26-pin connector "A". See Fig 2. Check continuity between ground and PCM 26-pin connector "A" terminal No. 20 (Red/Blue wire). If continuity exists, repair short to ground in Red/Blue wire between PCM and IAB control solenoid valve assembly. If continuity does not exist, substitute known good ECM from donor vehicle and recheck system performance. Cut temporary key from a non-immobilizer key blank and tape donor vehicle key to it backwards in order to deactivate immobilizer system during testing. If symptom disappears, replace ECM.
  16. Disconnect IAB high control solenoid valve assembly 6-pin connector. With engine speed at 4000 RPM, if vacuum is not present, go to next step. If vacuum is present, replace IAB high control solenoid valve.
  17. Turn ignition off. Disconnect PCM 26-pin connector. See Fig 2. Check continuity between ground and PCM 26-pin connector terminal No. 22 (Yellow wire). If continuity exists repair short in yellow wire. If continuity does not exist, substitute known good ECM from donor vehicle and recheck system performance. Cut temporary key from a non-immobilizer key blank and tape donor vehicle key to it backwards in order to deactivate immobilizer system during testing. If symptom disappears, replace ECM.
Fig 1: Identifying IAB Control System Components (3.5RL)
G98F11341Courtesy of AMERICAN HONDA MOTOR CO., INC.
Fig 2: Identifying PCM Terminals (3.5RL)
G98G11342Courtesy of AMERICAN HONDA MOTOR CO., INC.