LEMON Manuals: Even more car manuals for everyone
Home >> Acura >> 1993 >> Integra GS-R >> Repair and Diagnosis >> Body & Frame >> Power Windows >> Testing >> Power Window Relay Test

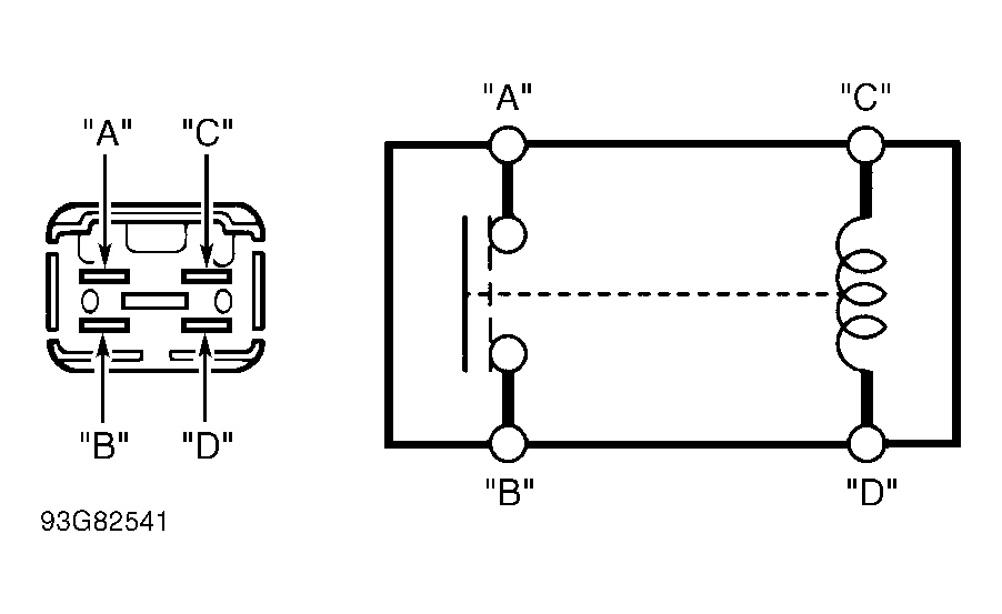
Power Window Relay Test

Remove power window relay from underhood fuse/relay box. Check for continuity between terminals "A" and "B". Continuity should not exist. Using jumper wires, connect terminals "C" and "D" to battery voltage and ground. See Fig 1 . If continuity does not exist between terminals "A" and "B", replace relay.

Fig 1: Power Window Relay Terminal ID
G93G82541Courtesy of AMERICAN HONDA MOTOR CO., INC.